0% found this document useful (0 votes)
140 views150 pages

phần 3 338658424-d155ax-6-shop-manual-trang-3

This document provides detailed information about the structure and function of the hydraulic system that controls steering and work equipment on an excavator. It includes diagrams and explanations of how priority valves and circuits distribute hydraulic flow and pressure to enable coordinated operation of steering and attachments. Key components and their interactions are described.
Copyright
© © All Rights Reserved
We take content rights seriously. If you suspect this is your content, claim it here.
Available Formats
Download as PDF, TXT or read online on Scribd
0% found this document useful (0 votes)
140 views150 pages

phần 3 338658424-d155ax-6-shop-manual-trang-3

This document provides detailed information about the structure and function of the hydraulic system that controls steering and work equipment on an excavator. It includes diagrams and explanations of how priority valves and circuits distribute hydraulic flow and pressure to enable coordinated operation of steering and attachments. Key components and their interactions are described.
Copyright
© © All Rights Reserved
We take content rights seriously. If you suspect this is your content, claim it here.
Available Formats
Download as PDF, TXT or read online on Scribd
You are on page 1/ 150

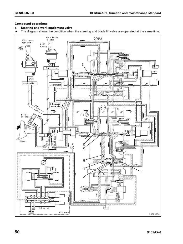
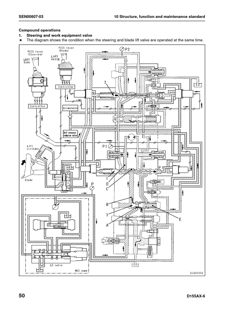
SEN00607-03 10 Structure, function and maintenance standard

Compound operations
1. Steering and work equipment valve
a The diagram shows the condition when the steering and blade lift valve are operated at the same time.

50 D155AX-6
10 Structure, function and maintenance standard SEN00607-03

Function When pump swash plate does not reach maxi-


q The steering valve is equipped with steering mum angle
priority valve spool (3), so if the steering valve q When the maximum oil flow from the pump is
and the downstream work equipment valve are greater than the sum of the flow demanded by
operated at the same time, priority is given to the steering valve and work equipment valve,
the flow of oil to the steering valve, and the rest an amount of oil that matches the opening of
of the oil discharged from the pump goes to the steering spool (1) flows to the steering valve.
work equipment valve. q An amount of oil decided by the pump dis-
charge pressure, the load pressure and the
Operation area of the spool opening, flows to the work
q When steering spool (1) is operated by EPC equipment valve.
valve output pressure (PI) and the oil flows, a
differential pressure is created between cham- When pump swash plate is at maximum angle
bers (C) and (D). q When the maximum flow of oil from the pump
q Steering priority valve spool (3) is controlled by is smaller than the sum of the oil flow
this differential pressure, and at the same time, demanded by the steering valve and work
the pump swash plate angle is controlled at equipment valve.
PLS = 2.0 MPa {20 kg/cm2}, and the flow of
oil to the steering valve is fixed. 1) When steering valve load Z work equipment
q For details, see “1. Steering valve“ of “Control valve load.
of oil flow.“ q An amount of oil that matches the opening of
q In this condition, if downstream work equip- steering spool (1) flows to the steering valve,
ment blade lift spool (2) is operated, the pump and the remaining oil flows to work equipment
discharge pressure momentarily drops. valve.
q At this point, the differential pressure between
chambers (C) and (D) becomes smaller, and 2) When steering valve load > work equipment
steering priority valve spool (3) is moved to the valve load.
left by the pressure in chamber (E) in the direc- q Pump discharge pressure (P) is determined by
tion to throttle the opening to the work equip- the steering valve load, but in this condition, if
ment valve. the downstream work equipment valve where
q At the same time, PLS becomes smaller, so the load is smaller is operated, the difference
the pump swash plate angle moves in the max- in pressure will cause the oil to try to flow to the
imum direction to supply an oil flow to make up work equipment valve, so the pump discharge
the amount that the pressures drops. pressure will drop.
q Steering priority valve spool (3) increases the
size of the opening to the steering system,
while at the same time reducing the size of the
opening to the work equipment in order to
ensure the flow of oil to the steering system.
q In this condition, the flow of oil is divided in pro-
portion to the difference in pressure between
differential pressure (P) – (P1) and differential
pressure (P) – (P2).
The bigger (P1) – (P2) is, the smaller the flow of oil
to the steering system becomes.

D155AX-6 51
SEN00607-03 10 Structure, function and maintenance standard

2. Compound operation of blade lift and blade tilt


a The diagram shows the condition when the blade lift and blade tilt are operated at the same time.

52 D155AX-6
10 Structure, function and maintenance standard SEN00607-03

Function
q It consists of a parallel circuit, so when com-
pound operations are carried out, the oil flow is
divided according to the size of each spool
opening.

Operation
q When blade tilt spool (1) and blade lift spool (2)
are at the “hold“ position or are “operated“,
steering priority valve (3) is pushed completely
to the right, and the size of the opening to the
downstream area is at its maximum.
q Blade tilt spool (1) and blade lift spool (2) are
actuated by PPC valve output pressure (PA2)
and (PB3), and each is balanced at a position
that matches its own EPC valve output pres-
sure.

When pressure (P2) Z (P3)


q Blade lift valve load pressure (P3) is sent to the
pump LS valve through LS passage (O).

1) When pump swash plate does not reach maxi-


mum angle
q When the maximum flow of oil from the pump
i s g r e at e r t h a n t h e t o ta l o f t h e o i l f l o w
demanded by the blade tilt valve and blade lift
valve, an oil flow that matches the opening of
the spool flows to both the blade tilt valve and
blade lift valve.

2) When pump swash plate is at maximum angle


q When the maximum flow of oil from the pump
i s s m a l l e r t h a n t h e t o ta l o f t h e o i l f l o w
demanded by the blade tilt valve and blade lift
valve, the flow of oil to the blade tilt valve and
blade lift valve is divided according to differen-
tial pressure (PO) – (P2) and differential pres-
sure (PO) – (P3).
q In other words, more oil flows to (P2) where
the load is small.

a In cases where the blade is raised above


ground and the blade tilt valve and blade lift
valve for “raise“ are operated at the same time,
the blade tilt valve load pressure is smaller
than the blade lift valve load pressure, so the
flow of oil to the blade tilt valve is given priority.
In addition, the oil flow demanded by the blade
tilt valve is smaller, so the condition is just as if
priority was given to the oil flow for the blade tilt
valve.

When pressure (P2) = (P3)


(P) – (P2) C (P) – (P3), so an oil flow proportional to
the size of the spool opening is distributed to each
spool.

D155AX-6 53
SEN00607-03 10 Structure, function and maintenance standard

Unload valve preset system


a The diagram shows the condition with preset check valve (3) open immediately after blade lift valve is
operated.

54 D155AX-6
10 Structure, function and maintenance standard SEN00607-03

Function
q This improves the response of the system
including the pump swash plate and pressure
compensation valve by sending the pilot pres-
sure (basic pressure of EPC valve) to the LS
circuit, and compensating the rise of the LS cir-
cuit pressure.

Operation
q When blade lift valve spool (1) is at the “hold“
position, pilot pressure (P1) (basic pressure of
EPC valve) is sent through preset check valve
(3) to chamber (F) of the pressure compensa-
tion valve. This pressure is called preset pres-
sure (P2).
q Unload pressure (P) is being sent to chamber
(B), but (P1) + (F0) > (P) (F0: load of spring
(4)), so pressure compensation spool (2)
moves to the left and the size of the opening
between chambers (A) and (B) becomes the
maximum.
q When blade lift spool (1) is switched, unload
pressure (P) flows immediately through cham-
bers (A), (B), (C), (D) and (E) to the blade lift
cylinder, so the pressure at the port starts to
rise and the time lag becomes smaller.
q At the same time, preset pressure (P2) is sup-
plied to LS circuit (O), and the pressure in the
LS circuit rises.
q Unload valve (7) closes, and oil is sent further
to the pump LS valve to improve the response
of the pump swash plate angle. This makes it
possible to reduce the response time for giving
the necessary oil flow.

D155AX-6 55
SEN00607-03 10 Structure, function and maintenance standard

Work equipment cylinder 1


Blade lift cylinder

Blade tilt cylinder

Ripper cylinder

a The piping of the lift cylinder and tilt cylinder of the variable multi-shank ripper is different from the
above.

56 D155AX-6
10 Structure, function and maintenance standard SEN00607-03

Unit: mm
No. Check item Criteria Remedy
Standard Tolerance Standard Clearance
size Shaft Hole clearance limit
Blade -0.030 +0.279 0.095 –
75 0.666
LIFT -0.076 +0.065 0.355
Clearance between
1 piston rod and bush- Blade 90
-0.036 +0.270 0.097 –
0.695
ing TILT -0.090 +0.061 0.330
Ripper -0.036 +0.257 0.105 –
100 0.675
LIFT -0.090 +0.047 0.375
Ripper -0.036 +0.261 0.105 –
110 0.675
TILT -0.090 +0.047 0.375
Clearance between
piston rod support Blade +0.3
2 85 — — 1.0
shaft and blade LIFT +0.3
ball portion
Clearance between Replace
Blade -0.100 0.100 –
3 cylinder support 85 — 0.5
LIFT -0.174 0.228
shaft and bushing
Clearance between
Blade -0.200
4 piston rod spherical 115 — — —
TILT -0.300
surface and cap
Blade -0.030 +0.174 0.130 –
60 1.0
TILT -0.050 +0.100 0.224
Clearance between
cylinder bottom sup- Ripper -0.036 +0.207 0.156 –
5 90 1.0
port shaft and bush- LIFT -0.090 +0.120 0.297
ing
Ripper -0.036 +0.201 0.156 –
100 1.0
TILT -0.090 +0.119 0.291
Clearance between Ripper -0.036 +0.207 0.156 –
90 1.0
cylinder rod sup- LIFT -0.090 +0.120 0.297
6
port shaft and bush- Ripper -0.036 +0.201 0.156 –
ing 100 1.0
TILT -0.090 +0.119 0.291

D155AX-6 57
SEN00607-03 10 Structure, function and maintenance standard

Piston valve 1 2. Piston valve OPEN


Just before piston rod (1) reaches the end of
For blade lift cylinder its stroke, the tip of valve (6) contacts the cylin-
Outline der bottom, so valve (6) and piston valve (3)
q The piston valve is installed on the piston in stop at that position and do not move further.
the blade lift cylinder. When the piston reaches Only piston (2) moves further.
its stroke end, the valve releases the oil from When this happens, the oil at the cylinder
the hydraulic pump to reduce the oil pressure head, which was sealed by piston valve (3),
being exerted on the piston. escapes from piston valve seats (4) and (5),
When the blade is tilted, the blade is subject to and the pressure inside the cylinder stops ris-
a tortional force owing to the uneven position ing.
of the pistons in the two cylinders; that is the
piston on one side is still moving while the pis-
ton on the other side has reached its stroke
end.
The piston valves are installed to prevent the
tortional force from occurring. When one of the
pistons reaches its stroke end, its piston valve
opens to relieve the oil pressure.
In addition the piston valve relieves the shock
which occurs when the piston comes into con-
tact with the cylinder head or the bottom and
serves to reduce the subsequent surge pres-
sure in the cylinder by letting the oil escape
from the cylinder before the piston reaches its
stroke end.

Operation
1. Piston valve CLOSED
Pressurized oil from the hydraulic pump acts
on piston (2) and piston valve (3).
The piston valve (3) is pushed in the direction
of the arrow until piston valve seat (4) comes
into snug contact with the tapered section,
thereby, this causing the pressure in the cylin-
der to rise and moving piston (2) in the direc-
tion of the arrow.

58 D155AX-6
10 Structure, function and maintenance standard SEN00607-03

D155AX-6 59
SEN00607-03 10 Structure, function and maintenance standard

Quick drop valve 1


(For blade lift cylinder)

60 D155AX-6
10 Structure, function and maintenance standard SEN00607-03

IQDV: Electric current to switch QDV


PB1: To left blade lift cylinder bottom
PB2: To right blade lift cylinder bottom
PH1: To left blade lift cylinder head
PH2: To right blade lift cylinder head
PP: EPC valve basic pressure port (from self pressure reducing valve)
TS: Seal drain port
VB: From control valve blade “raise“
VH: From control valve blade “lower“

1. Body
2. Main spool
3. Plate
4. Body
5. Selector valve spool
6. EPC valve

Unit: mm
No. Check item Criteria Remedy
Standard Tolerance Standard Clearance
Clearance between main size Shaft Hole clearance limit
7
spool and valve body
-0.002 +0.010 0.008 –
φ36 0.015 Replace
-0.007 +0.010 0.010
Clearance between selec-
-0.010 +0.018 0.010 –
8 tor valve spool and valve φ6 0.02
-0.022 +0.010 0.015
body

Unit: mm
No. Check item Criteria Remedy
Standard size Repair limit
Free length
Installation Installation Installation
x outer Free length
Main spool return length load load Replace
9 diameter
spring spring if dam-
449 N 359 N aged or
76.4 x 27 69.5 —
{45.8 kg} {36.6 kg} deformed.
Selector valve spool return 97 N 77.6 N
10 20.9 x 13.8 12.5 —
spring {9.89 kg} {7.91 kg}

D155AX-6 61
SEN00607-03 10 Structure, function and maintenance standard

1. No circulating condition
q Fine control of lowering blade (Stroke of lever is less than 70%.)
q QDV mode: OFF

Outline q Since the quick drop valve electronically con-


q QDV: Abbreviation of Quick Drop Valve trols the operation of the PCCS lever, the con-
q The quick drop valve is installed between the troller and EPC valve (QDV is built-in), it is
control valve and the blade lift cylinder. possible to select ON-OFF.
q When the blade control lever is set in “lower“
position, the quick drop valve prevents a vac- Operation
uum on the cylinder bottom side and shortens q Because command current (X) from the con-
time lag in starting digging. troller to the EPC valve is 0A, main spool (2) is
q The blade lowering speed is mostly decided by not switched.
the pump delivery. However, it can be height- q The circuits between port (VH) and port (PH) /
ened by installing the quick drop valve. port (VB) and port (PB), are shut off.
q The pressure oil of the lift cylinder head flows
from port (VH) to tank (T) through the control
valve.

62 D155AX-6
10 Structure, function and maintenance standard SEN00607-03

2. Circulating condition
q Lowering blade (Stroke of lever is more than 70%.)
q QDV mode: ON

Operation q The pressurized oil which has been flowing to


q 1,000 mA of command current (X) flows from port (PB) merges with the pressure oil from
controller to EPC valve and the pilot pressure port (VB) and flows into the lift cylinder bottom.
from the EPC valve is taken to chamber (a) at q The blade lowering speed is increased by the
the main spool. quantity of oil flowing into the lift cylinder bot-
q Main spool (1) moves to the right and the cir- tom.
cuits between port (VH) and port (PH)/port q Vacuum on the lift cylinder bottom is pre-
(VB) and port (PB), get into circulating condi- vented.
tion.
q Most of the pressurized oil which has been
flowing from port (PH) to port (VH), circulates
and flows to port (PB).

D155AX-6 63
SEN00607-03 10 Structure, function and maintenance standard

3. From the circulating condition of lowering blade to the blade tensed condition
q Lowering blade (Stroke of lever is more than 70%.)
q QDV mode: ON

Operation q The lift cylinder bottom is connected to the cir-


q Under the circulating condition of blade lower- cuit between port (PB) and port (VB), this
ing, if the blade gets tensed, the lift cylinder enables the blade to be tensed under no circu-
bottom pressure rises. lating condition.
q If the lift cylinder bottom pressure becomes
3.43 MPa {35kg/cm2} or more, selector valve
spool (2) moves to the left.
q The pilot pressure from the EPC valve is
blocked and pressure chamber (a) of main
spool (1) is connected to drain circuit (TS).
q Main spool (1) moves to the right by the force
of spring (3).

64 D155AX-6
10 Structure, function and maintenance standard SEN00607-03

Self pressure reducing valve 1

T: To tank
P1: From pump
P2: To fan motor
PR: Supply to PPC valve and EPC valve

D155AX-6 65
SEN00607-03 10 Structure, function and maintenance standard

1. Valve (sequence valve) 6. Spring (pressure reducing valve main)


2. Spring 7. Valve (pressure reducing valve)
3. Screw 8. Spring (safety valve)
4. Poppet 9. Ball
5. Spring (pressure reducing valve pilot) 10. Filter

66 D155AX-6
10 Structure, function and maintenance standard SEN00607-03

Unit: mm
No. Check item Criteria Remedy
Standard size Repair limit
Free length
Installation Installation Free Installation
Spring (pressure reducing x outer
11 length load length load
valve main) diameter
19.6 N 17.7 N
19.2 x 7.20 16.1 —
{2.0 kg} {1.80 kg} Replace spring
Spring if damaged or
28 N 25.6 N deformed.
12 (pressure reduction valve 17.8 x 7.20 12.7 —
{2.90 kg} {2.60 kg}
pilot)
200 N 186 N
13 Spring 71.0 x 18.0 59.0 —
{20.4 kg} {19.0 kg}
61.7 N 58.8 N
14 Spring (safety valve) 16.1 x 7.80 13.4 —
{6.30 kg} {6.0 kg}

Function
q The self pressure reducing valves reduce the
discharge pressure of the fan pump and sup-
plies it to the PPC valve, the EPC valve, etc. as
the control pressure.

D155AX-6 67
SEN00607-03 10 Structure, function and maintenance standard

Operation
At engine stop (total low pressure)

q Spring (6) pushes the poppet (5) to the seat,


and the circuit between ports (PR) and (T) is
closed.
q Spring (7) pushes valve (8) to the left side, and
the circuit between port (P1) and port (PR) is
open.
q Spring (3) pushes the valve (2) to the upper
side, and the circuit between ports (P1) and
(P2) is closed.

68 D155AX-6
10 Structure, function and maintenance standard SEN00607-03

When load pressure (P2) is lower than output pressure (PR) of the self pressure reducing valve.

q The spring (3) and the pressure (PR) [0 MPa


{0kg/cm2} at the time of engine stop] pushes
valve (2) in the direction to close the circuit
between ports (P1) and (P2). When the
hydraulic oil enters (P1) port, the expression
[pressure (P1) C Spring (3) force + (area d x
(PR) pressure)] holds, and the self pressure
reducing valve will adjust the openings of ports
(P1) and (P2) so that pressure (P1) can be
maintained higher than pressure (PR).
q When (PR) pressure rises above set pressure,
poppet (5) opens and hydraulic oil flows
through the route, from (PR) port, through hole
(a) in spool (8), through poppet (5) opening to
the tank port (T).
q Therefore, differential pressure occurs around
hole (a) in spool (8) and spool (8) moves from
port (P1) in the direction to close (PR) opening.
Then (P1) pressure is reduced and adjusted to
a certain pressure [set pressure] with the
opening and is supplied as (PR) pressure.

D155AX-6 69
SEN00607-03 10 Structure, function and maintenance standard

At raise of load pressure (P2)

q When load pressure (P2) rises due to digging


or other operations, pump delivery increases
and (P1) pressure rises. Then the expression
{(P1) pressure > Spring (3) force + [area d x
(PR) pressure]} will hold, and valve (2) will
move to the below side till the stroke end. As a
result, the opening between ports (P1) and
(P2) increases and passage resistance
becomes smaller, reducing engine horsepower
loss.
q When (PR) pressure rises above set pressure,
poppet (5) opens and hydraulic oil flows
through the route, from (PR) port, through hole
(a) in spool (8), through poppet (5) opening to
the tank port (T).
q Therefore, differential pressure occurs around
hole (a) in spool (8) and spool (8) moves from
port (P1) in the direction to close (PR) opening.
Then (P1) pressure is reduced and adjusted to
a certain pressure [set pressure] with the
opening and is supplied as (PR) pressure.

70 D155AX-6
10 Structure, function and maintenance standard SEN00607-03

In the case of abnormal high pressure

q When (PR) pressure of the self pressure


reducing valve rises abnormally high, ball (10)
will separate from the seat against spring (9)
force to flow the hydraulic oil to output ports
(PR) o (T) so as to reduce (PR) pressure. As a
result, the equipment [PPC valve, EPC valve,
etc.], to which the oil pressure is supplied, is
protected from the abnormal high pressure.

D155AX-6 71
SEN00607-03 10 Structure, function and maintenance standard

D155AX-6 Bulldozer
Form No. SEN00607-03

© 2012 KOMATSU
All Rights Reserved
Printed in Japan 02-12

72 D155AX-6
SEN00608-01

BULLDOZER 1SHOP MANUAL

D155AX-6

Machine model Serial number


D155AX-6 80001 and up

10 Structure, function and


maintenance standard 1
Work equipment
Cylinder stay ................................................................................................................................................... 2
Blade............................................................................................................................................................... 4
Cutting edge, end bit....................................................................................................................................... 6
Ripper ............................................................................................................................................................. 8

D155AX-6 1
SEN00608-01 10 Structure, function and maintenance standard

Cylinder stay 1

1. Yoke
2. Dust seal
3. Bushing
4. Bushing
5. Grease nipple

2 D155AX-6
10 Structure, function and maintenance standard SEN00608-01

Unit: mm
No. Check item Criteria Remedy
Standard Tolerance Standard Clearance
Clearance between cylinder size Shaft Hole clearance limit
6
yoke and bushing
–0.172 +0.063 0.172 –
125 —
–0.235 +0.046 0.298
Replace
Clearance between cylinder –0.170 +0.054 0.170 –
7 100 —
yoke and bushing –0.224 +0.046 0.278
Clearance between bushing
–0.172 +0.054 0–
8 of cylinder support shaft and 110 0.5
–0.035 +0.046 0.089
yoke

D155AX-6 3
SEN00608-01 10 Structure, function and maintenance standard

Blade 1
Sigma-tilt dozer

4 D155AX-6
10 Structure, function and maintenance standard SEN00608-01

Unit: mm
No. Check item Criteria Remedy
Standard Tolerance Standard Clearance
Clearance between brace size Shaft Hole clearance limit
1 Replace
and pin
–0.3 +0.174 0.4 –
60 2
–0.5 +0.100 0.674
Clearance between brace –0.3 +0.5 Adjust shims
2 60 0.5 – 1.0 2
pin and bracket –0.5 +0.2 or replace
Clearance between brace –0.2 +0.3
3 115 0.2 – 0.6 1
spherical surface and cap –0.3 +0.6
Clearance between –0.3 +0.3
4 90 0.4 – 0.8 2
brace pin and bracket –0.5 +0.1
Clearance between brace –0.3 +0.5
5 90 0.6 – 1.0 2
pin and brace –0.5 +0.3
Clearance between joint –0.2 +0.5
6 140 0.5 – 1.2 2 Replace
and blade bracket –0.7 +0.3
Clearance between frame –0.5 +0.3
7 70 0.5 – 0.9 3
pin and joint –0.6 +0.6
Clearance between bracket –0.5 +0.3
8 70 0.5 – 0.9 3
pin and blade bracket –0.6 +0.6
Clearance between blade –0.5 +0.3
9 70 0.5 – 0.9 3
bracket pin and joint –0.6 +0.6
Clearance between center
–0.2 +0.3 Adjust shims
10 brace spherical surface 165 0.2 – 0.6 1 or replace
–0.3 +0.6
and cap
Clearance between trunnion –0.5 +0.5
11 160 0.5 – 1.5 8
spherical surface and cap –1.0 +0.0
Replace
Clearance between trunnion –0.5 +0.5
12 195 0.5 – 1.5 8
spherical surface and cap –1.0 +0.0

D155AX-6 5
SEN00608-01 10 Structure, function and maintenance standard

Cutting edge, end bit 1

Unit: mm
No. Check item Criteria Remedy
Standard size Repair limit Turn
1 Height of cutting edge
330 260 (215 to turning) or replace
2 Height of outside of end bit 300 235
3 Height of inside of end bit 330 260 Replace
4 Width of end bit 640 500

6 D155AX-6
10 Structure, function and maintenance standard SEN00608-01

D155AX-6 7
SEN00608-01 10 Structure, function and maintenance standard

Ripper 1
Variable multi-shank ripper

8 D155AX-6
10 Structure, function and maintenance standard SEN00608-01

Unit: mm
No. Check item Criteria Remedy
Standard Tolerance Standard Clearance
Clearance between arm size clearance limit
Shaft Hole
1,7 mounting pin and mounting
bracket or beam bracket –0.036 +0.207 0.156 –
110 1.5
–0.090 +0.120 0.297
Clearance between arm –0.036 +0.459 0.405 –
2,8 110 1.5
mounting pin and bushing –0.090 +0.369 0.549
Clearance between tilt cylin-
–0.036 +0.207 0.156 –
3,9 der mounting pin and mount- 100 1.5
–0.090 +0.120 0.297
ing bracket or beam bracket
Clearance between tilt cylin- –0.036 +0.457 0.406 –
4,10 100 1.5
der mounting pin and bushing –0.090 +0.370 0.547
Clearance between lift cylinder
–0.036 +0.207 0.156 –
5,11 mounting pin and mounting 90 1.5 Replace
–0.090 +0.120 0.297
bracket or beam bracket
Clearance between lift cylinder
–0.036 +0.207 0.156 –
6,12 mounting pin and shank bush- 90 1.5
–0.090 +0.120 0.297
ing
Clearance between shank
Shaft 75 +0.300 +0.300 1.400 –
13 mounting pin and shank 10.0
Hole 77 –0.300 –0.300 2.600
holder
Clearance between shank Shaft 75 +0.300 +1.000 3.700 –
14 15.0
mounting pin and shank hole Hole 80 –0.300 –1.000 6.300
Standard size Repair limit
15 Wear of point
335 225
16 Wear of protector 115 90

D155AX-6 9
SEN00608-01 10 Structure, function and maintenance standard

Variable giant ripper

10 D155AX-6
10 Structure, function and maintenance standard SEN00608-01

Unit: mm
No. Check item Criteria Remedy
Standard Tolerance Standard Clearance
Clearance between arm size clearance limit
Shaft Hole
1,7 mounting pin and mounting
bracket or beam bracket –0.036 +0.207 0.156 –
110 1.5
–0.090 +0.120 0.297
Clearance between arm –0.036 +0.459 0.405 –
2,8 110 1.5
mounting pin and bushing –0.090 +0.369 0.549
Clearance between tilt cylin-
–0.036 +0.207 0.156 –
3,9 der mounting pin and mount- 100 1.5
–0.090 +0.120 0.297
ing bracket or beam bracket
Clearance between tilt cylin- –0.036 +0.457 0.406 –
4,10 100 1.5
der mounting pin and bushing –0.090 +0.370 0.547
Clearance between lift cylinder
–0.036 +0.207 0.156 –
5,11 mounting pin and mounting 90 1.5 Replace
–0.090 +0.120 0.297
bracket or beam bracket
Clearance between lift cylinder
–0.036 +0.207 0.156 –
6,12 mounting pin and shank bush- 90 1.5
–0.090 +0.120 0.297
ing
Clearance between shank
Shaft 75 +0.300 +0.300 1.400 –
13 mounting pin and shank 10.0
Hole 77 –0.300 –0.300 2.600
holder
Clearance between shank Shaft 75 +0.300 +1.000 3.700 –
14 15.0
mounting pin and shank hole Hole 80 –0.300 –1.000 6.300
Standard size Repair limit
15 Wear of point
335 225
16 Wear of protector 115 90

D155AX-6 11
SEN00608-01 10 Structure, function and maintenance standard

D155AX-6 Bulldozer
Form No. SEN00608-01

© 2007 KOMATSU
All Rights Reserved
Printed in Japan 03-07 (02)

12 D155AX-6
SEN00609-01

BULLDOZER 1SHOP MANUAL

D155AX-6

Machine model Serial number


D155AX-6 80001 and up

10 Structure, function and


maintenance standard 1
Cab and its attachments
Cab mount + ROPS pin .................................................................................................................................. 2
ROPS cab ....................................................................................................................................................... 3
Air conditioner ................................................................................................................................................. 4

D155AX-6 1
SEN00609-01 10 Structure, function and maintenance standard

Cab mount + ROPS pin 1

1. Support Outline
2. Damper mount (front) q Viscous mounts are installed at two places at
3. Damper mount (rear) the front and two places at the rear to secure
4. ROPS pin (front) the floor frame and cab.
5. ROPS pin (rear) q An oil-filled damper mount is used to absorb
the vibration.
q The ROPS pins are installed to 2 places each
at the front and rear sections to fix the ROPS
(built in the cab) when the machine rolls over.

2 D155AX-6
10 Structure, function and maintenance standard SEN00609-01

ROPS cab 1
Cab assembly

1. Front wiper
2. Front glass
3. Rear wiper
4. Door
5. ROPS sub (built in CAB)

D155AX-6 3
SEN00609-01 10 Structure, function and maintenance standard

Air conditioner 1
Air conditioner piping

1. Condenser 10. Air outlet for foot


2. Hot water return piping 11. Receiver tank
3. Hot water pick-up piping 12. Refrigerant piping
4. Front window defroster 13. Valve (hot water outlet)
5. Side window defroster 14. Air conditioner compressor
6. Air outlet for face 15. Valve (hot water inlet)
7. Air outlet for center
8. Air outlet for rear A: Fresh air
9. Air conditioner unit B: Recirculated air

4 D155AX-6
10 Structure, function and maintenance standard SEN00609-01

D155AX-6 5
SEN00609-01 10 Structure, function and maintenance standard

D155AX-6 Bulldozer
Form No. SEN00609-01

© 2007 KOMATSU
All Rights Reserved
Printed in Japan 03-07 (02)

6 D155AX-6
SEN00610-03

BULLDOZER 1SHOP MANUAL

D155AX-6

Machine model Serial number


D155AX-6 80001 and up

10 Structure, function and


maintenance standard 1
Electrical system
Engine control ................................................................................................................................................. 2
Engine control system..................................................................................................................................... 3
Deceleration potentiometer............................................................................................................................. 4
Monitor system................................................................................................................................................ 6
Sensors......................................................................................................................................................... 25
Palm command control system..................................................................................................................... 28
KOMTRAX system........................................................................................................................................ 31

D155AX-6 1
SEN00610-03 10 Structure, function and maintenance standard

Engine control 1

1. Decelerator pedal Outline


2. Decelerator potentiometer q The throttle signals of the fuel control dial are
3. Starter switch sent to the power train controller and pro-
4. Fuel control dial cessed together with the 3rd throttle signal,
5. Battery relay and then sent as the throttle commands
together with the throttle signals of the deceler-
6. Battery
ator pedal to the engine throttle controller. The
7. Power train controller engine throttle controller controls the engine
8. Starter according to the commands.
9. Fuel supply pump

2 D155AX-6
10 Structure, function and maintenance standard SEN00610-03

Engine control system 1

Outline q The information of the engine throttle controller


q The engine throttle controller receives the fuel is possessed jointly by the other controllers
control dial signal of the 1st throttle, decelera- through the network and used for the optimum
tor pedal signal of the 2nd throttle, and 3rd control of the engine and machine body.
throttle signal which is the control signal from q The auto deceleration is a function of setting
the power train controller, and then controls the the engine speed low temporarily when the
fuel supply pump according to the command travel direction is changed from F3, R3, F2,
signal having the lowest engine speed. and R2 (to protect the transmission clutch).
The control signals of the 3rd throttle are as q The neutral deceleration is a function of limit-
follows. ing the high idle speed when the transmission
(1) Auto deceleration (F3, R3, F2, R2) is set in neutral.
(2) Neutral deceleration
q The power train controller calculates a proper
engine speed from information items (1), (2),
etc.
and sends it as the 3rd throttle signal to the
engine throttle controller.

D155AX-6 3
SEN00610-03 10 Structure, function and maintenance standard

Deceleration potentiometer 1

1. Connector Outline
2. Lever q The deceleration potentiometer is installed to
3. Body the inside of the dashboard and connected to
4. Potentiometer the decelerator pedal by linkage.
5. Cuppling q If the decelerator pedal is pressed, it rotates
6. Shaft the throttle potentiometer shaft through the
7. Stopper linkage and the potentiometer resistance
changes.
Constant voltage is applied between pins (A)
and (C) of the potentiometer and a voltage sig-
nal is sent through pin (B) to the engine con-
troller according to the position of the
decelerator pedal.

4 D155AX-6
10 Structure, function and maintenance standard SEN00610-03

D155AX-6 5
SEN00610-03 10 Structure, function and maintenance standard

Monitor system 1

q The monitor system monitors the machine con- q The CPU (Central Processing Unit) in the mon-
dition with the sensors installed to various itor panel displays and outputs various infor-
parts of the machine and processes and dis- mation items processed by the power train
plays the obtained information on the panel controller. The display unit is LCD (Liquid Crys-
quickly to notify the operator of the machine tal Display)
condition.
The main display sections and functions of the
panel are as follows.
1) Monitor unit which turns on the alarm
when the machine has a trouble.
2) Gauge unit which constantly displays the
machine condition (coolant temperature,
torque converter oil temperature, fuel
level, etc.)
3) Function of displaying error codes.
4) Function of monitoring the current and
voltage of the sensors and solenoids,

6 D155AX-6
10 Structure, function and maintenance standard SEN00610-03

Processing in machine monitor (Common to all specifications)


Display of machine monitor
Contents and conditions of processing Method Flow of signals
1. Display of travel direction and gear speed.
• F1, R3, etc. are notified by CAN according to infor- CAN
mation of power train controller.
2. Display of gauges of fuel level, engine coolant tempera-
ture, etc.
• Controller converts the sensor signals into gauge CAN
numbers and sends them to the machine monitor by
CAN.
3. Display of trouble
• When the machine has a trouble, the corresponding
failure code is notified to the machine monitor by Each sensor/solenoid-controller-
CAN. machine monitor
• Which one should be turned on, the buzzer or the
caution lamp, is notified, too.
1) In normal state
User code, service code CAN
2) In trouble history display mode
The service code (6-digit code) and the following
items are displayed
• Time after first occurrence
• Time after latest occurrence
• Number of past occurrences
The machine monitor displays the code.

Display of monitoring condition


Contents and conditions of processing Method Flow of signals
1. The communication conditions of each sensor, each so-
lenoid, and CAN are displayed.
• The item Nos. and device conditions are notified to
CAN
the machine monitor by CAN. Each sensor-controller-machine
• The machine monitor displays the items and each monitor
value.
2. Each items is selected by using the cursor switches and
CAN
confirmation switch.

Other items
Contents and conditions of processing Method Flow of signals
01 Monitoring
02 Trouble history
03 Maintenance history
04 Maintenance mode change
05 Telephone number set
06 Default
07 Adjustment
08 PM clinic
09 Reduced cylinders mode operation – –
10 No injection cranking
11 Fuel consumption display
12 —
13 Service message display
88 Screen adjustment a
89 —
a See testing and adjusting, special functions of machine monitor.

D155AX-6 7
SEN00610-03 10 Structure, function and maintenance standard

Machine monitor

Outline Precautions on the machine monitor display


q The machine monitor has the functions to dis- q The liquid crystal display panel may have black
play various items and the functions to select spots (which do not light up) or bright spots
modes and electric parts. (which stay on).
q The machine monitor has a CPU (Central Pro- Products having 10 or less black or bright
cessing Unit) in it to process, display, and out- spots conform the product specification; such
put the information. the condition is quite normal.
q The monitor display employs an LCD (Liquid q Battery voltage may suddenly drop at engine-
Crystal Display). The switches are flat sheet start due to ambient temperature or the condi-
switches. tion of the battery. The machine monitor dis-
play may temporarily disappear if it happens; it
is quite normal.
q Continuous operation of the machine monitor
may display blue bright spots on the screen
having a black background; it is quite normal.
The screen normally displayed on the monitor
has a blue or white background. For this rea-
son, blue spots will not cause any problem
(since the liquid crystal lights up red, blue, and
green spots when displaying white).

8 D155AX-6
10 Structure, function and maintenance standard SEN00610-03

Input and output signals CN-CM03


Pin No. Signal name Input/
CN-CM01 output
Input/ 1 RS232C CD for communication terminal Input
Pin No. Signal name
output 2 RS232C RXD for communication terminal Input
1 Battery power (+24V constantly) Input 3 RS232C SG for communication terminal —
2 Battery power (+24V constantly) Input Signal GND for communication terminal
4 control —
3 Battery power GND —
4 Battery power GND — 5 Communication terminal selection signal Input
Input/ 6 RS232C RTS for communication terminal Output
5 Wake-up Output 7 RS232C TXD for communication terminal Output
6 Relay output Output 8 RS232C DTR for communication terminal Output
7 Chassis signal GND — 9 RS232C DTR for communication terminal Input
8 Hydraulic oil pressure — 10 RS232C CTS for communication terminal Input
9 Fuel level Input 11 RS232C RI for communication terminal Input
10 NC(*) — 12 Power GND for communication terminal —
11 Charge amount Input Input CH1 for communication terminal
13 status Input
12 Chassis analog signal GND —
13 Light switch Input Output for communication terminal
14 power control Output
14 Key switch (ACC) Input Output CH1 for communication terminal
15 Key switch (C) Input 15 control Output
16 Preheating Input 16 Output CH2 for communication terminal
Output
control
17 NC(*) —
Input CH2 for communication terminal
18 NC(*) — 17 status Input
*: Never connect to NC or malfunctions or failures will Electric power supply for communication
occur. 18 terminal Output

CN-CM02 CN-CM04
Input/ Input/
Pin No. Signal name output Pin No. Signal name output
1 NC(*) — 1 NC(*) —
2 NC(*) — 2 NC(*) —
3 Coolant level sensor Input 3 NC(*) —
4 NC(*) — 4 NC(*) —
5 NC(*) — 5 NC(*) —
6 NC(*) — 6 NC(*) —
7 Chassis signal GND — 7 NC(*) —
8 CAN terminating resistance — 8 NC(*) —
9 CAN_H Input/ 9 NC(*) —
Output
10 NC(*) —
10 CAN_L Input/
Output 11 NC(*) —
11 NC(*) — 12 NC(*) —
12 NC(*) — *: Never connect to NC or malfunctions or failures will
occur.
*: Never connect to NC or malfunctions or failures will
occur.
CN-CM05
Input/
Pin No. Signal name
output
1 Electric power supply for camera Output
2 Camera NTSC signal input 1 Input
3 Camera NTSC signal input 2 Input
4 Camera NTSC signal input 3 Input
5 Electric power supply GND for camera —
6 Camera signal GND1 —
7 Camera signal GND2 —
8 Camera signal GND3 —

D155AX-6 9
SEN00610-03 10 Structure, function and maintenance standard

Monitor control, display portion

1. Gear shift mode selector switch 9. Fuel level


2. Buzzer cancel switch 10. Travel gear speed gear shift mode preset
3. Working mode selector switch 11. Guidance icon
4. Engine coolant temperature 12. Function switch
5. Multi gauge 13. Custom switch
6. Pilot display 14. Custom memory switch
7. Service meter, clock 15. Float mode switch
8. Hydraulic mode display 16. Air conditioner switch

10 D155AX-6
10 Structure, function and maintenance standard SEN00610-03

D155AX-6 11
SEN00610-03 10 Structure, function and maintenance standard

Machine monitor display


Display
Symbol Display item Display range Display method
category

Displays when engine is stopped and


starting switch is ON
Radiator coolant level Below low level
Display when normal: OFF
Display when abnormal: ON

When sensor is abnormal


Check

Display when normal: OFF


Engine oil pressure or when wiring harness is
Display when abnormal: ON
disconnected

Displays when starting switch is ON


and engine is running
Battery charge When charge is defective Display when normal: OFF
Display when abnormal: ON
CAUTION lamp flashes

Below 49.0kPa
Engine oil pressure
{0.5kg/cm2}

Radiator coolant level Below low level

When at highest level on


engine coolant
temperature gauge
Engine coolant tempera-
Above 102°C:
ture Displays when starting switch is ON
Symbol ON
and engine is running
Caution

Above 105°C:
Symbol ON + buzzer Display when normal: OFF
When at highest level on Display when abnormal: ON
engine coolant Alarm buzzer sounds
temperature gauge
Torque converter oil tem-
Above 120°C:
perature
Symbol ON
Above 130°C:
Symbol ON + buzzer

Above 100°C:
Symbol ON
Hydraulic oil temperature
Above 110°C:
Symbol ON + buzzer

When replacement time


Maintenance of filter or oil has been
passed

Lights according to required time


determined by engine controller
based.
Pilot

Preheating When preheating It also lights at the time of manual pre-


heat by setting starting switch at pre-
heat position (turning it
counterclockwise).

12 D155AX-6
10 Structure, function and maintenance standard SEN00610-03

Display
Symbol Display item Display range Display method
category

Engine coolant
temperature

Torque converter oil


Indicative applicable temperature
temperature
Gauges

Hydraulic oil temperature

Fuel level Indicative applicable level

Service meter
From 0 to 99999 Actuated when the engine is rotating
(Hours meter)

D155AX-6 13
SEN00610-03 10 Structure, function and maintenance standard

Gauge

The gauge pointer disappears when information on coolant temperature or hydraulic oil temperature cannot
be obtained due to disconnection of CAN.
Temperature or vol-
Gauge Range ume Indicator Buzzer sound
A1 105 Red Q
A2 102 Red
Engine coolant A3 100 Off
temperature
(°C) A4 85 Off
A5 60 Off
A6 30 White
B1 130 Red Q
B2 120 Red
Power train oil B3 118 Off
temperature
(°C) B4 90 Off
B5 50 Off
B6 0 White
C1 110 Red Q
C2 100 Red
Hydraulic oil C3 98 Off
temperature
(°C) C4 70 Off
C5 20 Off
C6 0 White
D1 565 Off
D2 425 Off
D3 310 Off
Fuel level (l)
D4 220 Off
D5 150 Off
D6 75 Red

14 D155AX-6
10 Structure, function and maintenance standard SEN00610-03

Machine speed Battery voltage

1. 0 km/h 3. 10 km/h 1. 0 V 4. 25 V
2. 5 km/h 4. 15 km/h 2. 17 V 5. 30 V
3. 20 V 6. 31 V

Hydraulic, HSS pump oil pressure Engine speed

1. 0 MPa 4. 30 MPa 1. 500 rpm 4. 2,000 rpm


2. 10 MPa 5. 40 MPa 2. 1,000 rpm 5. 2,500 rpm
3. 20 MPa 6. 50 MPa 3. 1,500 rpm 6. 3,000 rpm

Engine oil pressure Drawbar pull

1. 0.0 MPa 4. 0.4 MPa 1. 0 W 4. 0.6 W


2. 0.2 MPa 5. 0.5 MPa 2. 0.2 W 5. 0.8 W
3. 0.3 MPa 6. 0.7 MPa 3. 0.4 W 6. 1.0 W

D155AX-6 15
SEN00610-03 10 Structure, function and maintenance standard

Guidance icon and function switch


The function switches differ depending on the screen display. Each guidance icon shows the function of the
switch below it.
Switches with no guidance icon are disabled.
The functions shown by the guidance icons are as shown in the table below.

Symbol Switch Item Function

F6 Enter Enters selected/set item.

F5 Return Returns to previous screen.

F4 Select service meter/clock Selects service meter and clock alternately.

F5 Select maintenance screen Selects maintenance screen.

F6 Select user mode screen Selects user mode screen.

Selects item on left side (Selects right end item after left
F3 Select item
end item).

Selects item on right side (Selects left end item after right
F4 Select item
end item).

Selects item on lower side (Selects top item after bottom


F3 Select item
item)/Resets holding of monitoring.

Selects item on upper side (Selects bottom item after top


F4 Select item
item)/Holds monitoring.

Selects page on lower side (Selects top page after bottom


F1 Select item
page).

Selects page on upper side (Selects bottom page after top


F2 Select item
page).

Returns selected item to default setting. (Used for


F2 Return to default setting
adjustment of screen.)

Starts operation. (Used to start measurement of split fuel


F1 Start
consumption on fuel consumption display screen.)

Stops operation. (Used to stop measurement of split fuel


F1 Stop
consumption on fuel consumption display screen.)

F1/F2 Clear Clears selected/displayed item

F1 Set Executes setting.

Select of single and dual mode


F1 Change tilt mode
(Only dual-tilt dozzer specification)

F2 Change multi gauge Change of multi gauge items

16 D155AX-6
10 Structure, function and maintenance standard SEN00610-03

Air conditioner control switch


To operate the air conditioner, use the air condi-
tioner control switches.

Service meter/time selector function


q Pressing F4 on the normal screen when the
9a : Specifies airflow service meter is displayed in the top center of
9b : Specifies temperature the screen switches the display to the time,
9c : AUTO and doing so when the time is displayed
9d : A/C switches the display to the service meter.
9e : Switches among air blowing modes
9f : Switches between inside air and outside air
9g : OFF
9a to 9c : Enables entered information simulta-
neously with switching to the air condi-
tioner control screen below.
9d to 9f : Switches to the air conditioner control
screen below. Another pressing switches
among modes.
9g : Turns OFF the air conditioner function without
switching to the air conditioner screen.

If you do no operation at least 5 sec. with the air


conditioner control screen displayed, the window
returns to the normal window.
a When communication with the air conditioner
is disconnected, or “spurting-out damper”,
“A/M damper”, or “refrigerant” has a problem,
the following screen appears.

D155AX-6 17
SEN00610-03 10 Structure, function and maintenance standard

Maintenance function
q Pressing F5 on the normal screen switches to
the maintenance screen.

F5 : Cancels the reset to return to the maintenance


table screen.
F6 : Resets the remaining time to return to the nor-
mal screen.
No operation at least 30 sec. : Returns to the nor-
mal screen.

q The table below shows the maintenance items


and replacement intervals. The time remaining
to maintenance is reduced as the machine is
operated.

Replacement interval
No. Item
(Hours)
01 Engine oil 500
02 Engine oil filter 500
03 Fuel main filter 1000
F1 : Displays the next page. 41 Fuel pre filter 500
Displays the top page when the last page is 04 Hydraulic filter 2000
displayed.
06 Corrosion resistor 1000(*)
F2 : Displays the previous page.
07 Damper case oil 2000
Displays the last page when the top page is
08 Final drive case oil 1000
displayed.
10 Hydraulic oil 2000
F3 : Selects (highlights) an item one down.
19 P/L oil 1000
F4 : Selects (highlights) an item one up.
F5 : Returns to the normal screen. 20 P/L oil filter 500
F6 : Switches to the maintenance time reset screen. *: If equipped (To be determined)
P/L: Power train
No operation at least 30 sec. : Returns to the nor-
mal screen.
q The content of the caution display differs
according to the remaining time. The relation-
q If the remaining time on the maintenance table
ship is as shown in the table below.
screen is less than 30 hours, the relevant items
are highlighted in yellow, and if 0 hours, they Display Condition
are done in red. Remaining time for mainte-
q On the maintenance time reset screen, reset None nance for all items is more
the remaining time for the selected item to than 30 hours.
return to the default. There is one or more items
Notice display (black sym-
with less than 30-hour
bol displayed on yellow
remaining time for mainte-
background)
nance.
There is one or more items
Warning display (white
with less than 0-hour
symbol displayed on red
remaining time for mainte-
background)
nance.

18 D155AX-6
10 Structure, function and maintenance standard SEN00610-03

q To reset the maintenance time carelessly, it is User mode 1


locked by the password. q Pressing F6 on the normal screen enters the
user mode, switching to the user menu screen.
q In user mode, you can specify items relating to
the machine monitor and machine shown
below.
Utility screen select
Multi gauge select
Screen adjustment
Clock adjustment
Language setting
Message display
Fan reverse mode

q The default password is “000000”.


q Enabling the password lock on an attachment-
equipped machine locks the attachment set-
ting screen at the same time.
a For information on changing the maintenance
password, see “Maintenance password change
function” in the Testing and adjusting section.

F3 : Selects (highlights) an item one down.


F4 : Selects (highlights) an item one up.
F5 : Returns to the normal screen.
F6 : Switches to the setting screen for the selected
item.
No operation at least 30 sec. : Returns to the nor-
mal screen.
(In user mode, no switch operation at least 30 sec.
returns to the previous screen.)

Utility screen select


q If utility screen select is selected with switch
F6, (1) Standard Display, (2) Load Display, or
(3) Body Pitch Display can be selected.
q Select an item with switch F3 or F4 and con-
firm that item with switch F6.

D155AX-6 19
SEN00610-03 10 Structure, function and maintenance standard

Multi gauge select


q On this screen, the gauges displayed at the
center can be selected.
q Select an item with switch F3 or F4 and con-
firm that item with switch F6.

Standard display
q The normal screen is selected.

Load display
q The horizontal axis indicates the time and the
vertical axis indicates the traction force. The
operation should be carried out in the green q The following items can be selected.
range.
No. Selected item Remarks
q The graph on the screen is updated and
scrolled to the left at intervals of several sec- 1 Power train oil Temperature With caution
onds. 2 HYD oil temperature With caution
3 Vehicle Speed —
4 HYD Pressure —
5 ENG Oil Pressure With caution
6 Battery Voltage —
7 Engine Speed —
8 Traction Force —
9 Clock —
10 ENG coolant temperature For Utility Screen Select
11 Fuel For Utility Screen Select

Body Pitch Display


q The horizontal axis indicates the time and the
vertical axis indicates the pitch angle of the
body.
q The graph on the screen is updated and
scrolled to the left at intervals of several sec-
onds.

20 D155AX-6
10 Structure, function and maintenance standard SEN00610-03

Screen adjustment F6 : Moves to the setup items of the selected (high-


q Selecting the Screen adjustment from the user lighted) item.
menu and pressing F6 switches to the screen q The adjustment methods for the camera
adjustment screen. screen and normal screen are the same.
q From this menu, you can adjust the brightness, q The background when adjusting the camera
contrast, and luminance of the machine moni- screen is the No. 1 camera image.
tor screen.
q When the light switch is in Night mode ON, the
night mode screen is adjustable.
q When the light switch is in Daytime mode ON
or OFF, the daytime mode screen is adjust-
able.

F3 : Selects (highlights) an item one down.


F4 : Selects (highlights) an item one up.
F5 : Cancels changes you made before confirming
them with F6 to return to the menu screen.
F6 : Moves to the setup items of the selected (high-
lighted) item.
F2 : Returns all adjusted values to the defaults.
F3 : Decreases the value indicated by the indicator Clock adjustment
one graduation left.
q Selecting the Clock adjustment from the user
F4 : Increases the value indicated by the indicator
one graduation right. menu and pressing F6 switches to the clock
F5 : Cancels changes you made before confirming adjustment screen.
them with F6 to return to the menu screen. q On this screen, you can change the setting of
F6 : Confirms the changes and moves to the next the time displayed on the normal screen.
item.
q For a camera-equipped machine, the bright-
ness, contrast, and illuminance of the camera
screen are also adjustable.
q For a camera-equipped machine, selecting
Sc reen adjus tment fro m the us er menu
switches to the screen for selecting a screen
you want to adjust.

1) Time setting
Set the clock time. If the time setting item
is not highlighted, press F6 to highlight it.

The time display part is highlighted.


F3 : Advances the clock one hour.
F4 : Sets the clock back one hour.
F5 : Cancels changes you made before
confirming them with F6 to return to
F3 : Selects (highlights) an item one down.
F4 : Selects (highlights) an item one up. the user menu.
F5 : Cancels changes you made before confirming F6 : Confirms the changes and moves to
them with F6 to return to the menu screen. minute setting.

D155AX-6 21
SEN00610-03 10 Structure, function and maintenance standard

The minute display part is highlighted.


F3 : Advances the clock one min.
F4 : Set the clock back one min.
F5 : Cancels changes you made before
confirming them with F6 to return to
the use menu.
F6 : Confirms the changes and moves to
the 12/24 display mode.

2) 12/24 display mode


Specify time display to 12-hour display
(AM/PM) or 24-hour display. If the item of
12/24 display mode is not highlighted,
press F6 to highlight it. F3 : Selects (highlights) an item one down.
F3 : Moves to the item one right. F4 : Selects (highlights) an item one up.
F4 : Moves to the item one left. F5 : Cancels the changes to return to the user menu.
F5 : Cancels the changes to return to the F6 : Cancels the changes to return to the user menu.
user menu.
F6 : Confirms the changes and moves to Message display
summer time.
q For a KOMTRAX-equipped machine, you can
view notification from the sales representative.
3) Summer time
When there is a message, the message moni-
Selecting ON for this sets the time forward
tor appears on the upper left of the normal
one hour. Setting OFF returns to the ordi-
screen.
nary time.
q The lighting green monitor indicates that there
F3 : Moves to the item one right.
are messages to be read.
F4 : Moves to the item one left.
q The lighting blue monitor appears when you
F5 : Cancels changes you made before
have not sent replies yet after opening mes-
confirming them with F6 to return to
sages which accept replies.
the user menu screen.
F6 : Confirms the changes and moves to
the time setting.

a Summer time (daylight saving time) is


a system to lead a life according to
the one-hour advanced time in order
to make efficient use of daylight time.

Language setting
q Selecting the Language from the user menu
screen and pressing F6 switches to the lan-
guage setting screen.
q From this menu, you can change the language
to be displayed on the monitor. Available lan-
guages are as follows.
English, Japanese, Chinese, French, Spanish,
Portuguese, Italian, German, Russian, and
Turkish

22 D155AX-6
10 Structure, function and maintenance standard SEN00610-03

q Press F6 to enter user mode and select “Mes- Fan reverse mode
sage display” and you can view (open) the q In this mode, the fan is driven in reverse to
messages. clean the radiator core.
q While the starting switch is OFF, select an item
with switch F3 or F4 and confirm that item with
switch F6.
q While screen (A) is displayed, press switch F6,
and the fan is ready to run in reverse.
q While screen (B) is displayed, start the engine.

F6 : Returns to the user mode screen.

q Under messages that accept replies, “Value to


be entered with 10-key: [ ]” appears.If it
appears, enter the selected item number pro-
vided in the message using the switches of the
machine monitor, and press F6.
q “Do you want to transmit the entered value?”
appears under the message. Press F6 and the
entered value will be sent.

Precautions for using fan reverse mode


a q In this mode, the fan cannot be reversed
while the engine is running.
q When running the fan in reverse, set
q Messages will be deleted when their validity
the travel lock in the LOCK position.
expire or a new message is received.
q While the fan is running in reverse, the
q When no message has not been received, “No
machine cannot travel.
message” appears at the blue part of the top of
q When resetting the reverse running,
the screen.
turn the starting switch OFF to stop the
q Separately from the message display for users
engine.
above, the service menu is provided with mes-
q When using this mode, warm up the
sage display for service.
engine sufficiently. If the engine is not
warmed up, air may not be supplied
sufficiently.

D155AX-6 23
SEN00610-03 10 Structure, function and maintenance standard

Service meter check function Display LCD check function


q If you continuously pressing auto-deceleration q Continuously pressing the buzzer cancel
switch (1) and buzzer cancel switch (2) at the switch (1) and F2 at the same time on the
same time when setting the starting switch to password input screen or normal screen
the OFF position, the service meter will appear causes the entire LCD to light in white.
on the screen in 3 to 5 sec. Release F2 and buzzer cancel switch in order.
If any part of the display is black, the LCD is
broken.

q When these switches are released, the LCD


goes out.
a Continuous operation of the machine monitor q Pressing any function switch returns to the pre-
may display blue bright spots on this screen; it vious screen.
is quite normal.

24 D155AX-6
10 Structure, function and maintenance standard SEN00610-03

Sensors 1
Type of sensor Sensor method When normal When abnormal
Engine oil pressure Contact OFF ON
Engine coolant temperature Resistance — —
Torque converter oil temperature Resistance — —
Hydraulic oil temperature Resistance — —
Coolant level Contact ON OFF
Fuel level Resistance — —
Engine speed sensor Resistance — —
Bevel gear speed sensor Resistance — —
Pitch angle sensor Resistance — —

Engine oil pressure sensor

1. Plug 4. Diaphragm
2. Contact ring 5. Spring
3. Contact 6. Terminal

Engine coolant temperature sensor


Torque converter oil temperature sensor
Hydraulic oil temperature sensor

1. Thermistor 4. Tube
2. Body 5. Wire
3. Tube 6. Connector

D155AX-6 25
SEN00610-03 10 Structure, function and maintenance standard

Coolant level sensor

1. Float 4. Wire
2. Sensor 5. Connector
3. Tube

Fuel level sensor

1. Connector Function
2. Float q The fuel sensor is installed to the side face of
3. Arm the fuel tank. The float moves up and down
4. Body according go the fuel level. This movement of
5. Spring the float is transmitted by the arm and actuates
6. Contact a variable resistance. This sends a signal to
7. Spacer the monitor panel to indicate the remaining fuel
level.

26 D155AX-6
10 Structure, function and maintenance standard SEN00610-03

Engine speed sensor


Bevel gear speed sensor

1. Magnet 4. Boots
2. Terminal 5. Connector
3. Case

Pitch angle sensor

1. Body 3. Wire
2. Tube 4. Connector

D155AX-6 27
SEN00610-03 10 Structure, function and maintenance standard

Palm command control system 1

1. Machine monitor (Multi-information)


2. Preset mode switch
3. Engine throttle controller
4. Power train controller
5. Engine speed sensor
6. Transmission control valve
7. Steering control valve
8. Transmission output shaft speed sensor

28 D155AX-6
10 Structure, function and maintenance standard SEN00610-03

Gearshift mode function


Outline
There are the auto gearshift mode and manual
gearshift mode in the gearshift mode. These
modes are changed to each other each time gear-
shift mode switch (1) is pressed.
1. Auto gearshift mode (Dozing mode)
q If a load is applied, the gear is shifted down
automatically. When the load is removed, the
gear is shifted up to the set maximum gear
speed automatically.
q The torque converter lockup operates accord-
ing to loads and the maximum gear speed is
selected automatically. In this mode, less fuel
is consumed and more production is obtained.
2. Manual gearshift mode (Ripping mode)
q If a load is applied, the gear is shifted down
automatically. When the load is removed,
however, the gear is not shifted up automati-
cally.

Gear shift operation


q Set a gear by pressing (a) or (b) of the steer-
ing/directional/gearshift lever.
(a) Shift-up switch
(b) Shift-down switch

Display of screen
The gearshift mode is displayed in the gearshift
mode display section of the monitor panel as
shown below.
A: Auto gearshift mode
1. Gear speed used currently
2. Preset (gear speed at start) and maximum
gear speed during travel
3. Mark of AUTO (which indicates auto gear-
shift mode)
4. Mark of Dozing (which indicates auto
gearshift mode)
B: Manual gearshift mode
5. Gear speed used currently
6. Preset (gear speed at start)
7. Mark of Ripping (which indicates manual
gearshift mode)

D155AX-6 29
SEN00610-03 10 Structure, function and maintenance standard

Setting preset with shift switches in neutral Changing gear speed with gearshift switches
q Set the preset (gear speed at start) and the during travel
maximum gear speed during travel (for only q The maximum gear speed during travel (in the
the auto gearshift mode) with the gearshift auto gearshift mode) or the gear speed used
switches in neutral. during travel (in the manual gearshift mode)
A: Auto gearshift mode can be changed with the gearshift switches
2. Setting preset (gear speed at start) and while the machine is traveling.
maximum gear speed during travel) A: Auto gearshift mode
2. Changing maximum speed during travel
During forward travel: The maximum gear
speed can be set to F1 – F3.
During reverse travel: The maximum gear
speed can be set to R1 – R3.

Shift-up switch: Each time this switch is


pressed, the maximum gear speed is
heightened to the next range.
Shift-down switch: Each time this switch is
pressed, the maximum gear speed is
lowered to the next range.

B: Manual gearshift mode


B: Manual gearshift mode 5. Changing maximum speed during travel
6. Setting preset (gear speed at start) During forward travel: The maximum gear
speed can be set to F1 – F3.
During reverse travel: The maximum gear
speed can be set to R1 – R3.

Shift-up switch: Each time this switch is


pressed, the maximum gear speed is
heightened to the next range.
Shift-down switch: Each time this switch is
pressed, the maximum gear speed is
lowered to the next range.

a When the starting switch is turned ON, the


auto gearshift mode ([F1 – R1]) is set. When
the gearshift mode is changed, [F1 – R1] is
selected initially.

30 D155AX-6
10 Structure, function and maintenance standard SEN00610-03

KOMTRAX system 1

q The KOMTRAX system consists of a KOMTRAX


terminal, communication antenna, machine
monitor, and GPS antenna.
q This system transmits various kinds of
machine information wirelessly. Persons to
operate the KOMTRAX can refer to the infor-
mation at office to provide various kinds of ser-
vices for customers.
q Information transmittable from the KOMTRAX
system includes the following.
1. Operation map
2. Service meter
3. Position information
4. Error history
and others.
a To provide the services, you need to make an
arrangement for starting the KOMTRAX ser-
vice separately.

D155AX-6 31
SEN00610-03 10 Structure, function and maintenance standard

KOMTRAX terminal 1
TH300

q For japan / For other countries


q Using satellite wave

1. Communication antenna connection


2. Connector A (14 poles)
3. Connector B (10 poles)

Outline Input and output signals


q The KOMTRAX terminal is a wireless commu- Connector A
nication device to transmit various kinds of Input/
machine information or GPS position informa- Pin No. Signal name
output
tion the monitor obtains from network signals A-1 Power (12V) Input
or input signals in the machine. The terminal A-2 NC(*1) —
can transmit information via the communica- A-3 NC(*1) —
tion antenna. A-4 Electric power supply switching Output
q Use of KOMTRAX terminal must be limited for A-5 NC(*1) —
the countries in which such communication is A-6 NC(*1) —
allowed. A-7 GND —
q When using TH300 in Japan or in other coun-
A-8 GND —
tries, the satellite communication company to
A-9 NC(*1) —
contract is different. So, part numbers of
A-10 NC(*1) —
TH300 are different in Japan or in other coun-
A-11 NC(*1) —
tries. Also, when using TH300 in countries
A-12 NC(*1) —
other than Japan, you must notify the name of
the country. A-13 NC(*1) —
A-14 NC(*1) —

Connector B
Input/
Pin No. Signal name
output
B-1 Serial signal DCD Output
B-2 Serial signal RXD Output
B-3 Serial signal TXD Input
B-4 Serial signal DTR Input
B-5 Serial signal SGND —
B-6 Serial signal DSR Output
B-7 NC(*1) —
B-8 NC(*1) —
B-9 NC(*1) —
B-10 NC(*1) —
*1: Never connect to NC or malfunctions or failures
will occur.

32 D155AX-6
10 Structure, function and maintenance standard SEN00610-03

D155AX-6 33
SEN00610-03 10 Structure, function and maintenance standard

D155AX-6 Bulldozer
Form No. SEN00610-03

© 2009 KOMATSU
All Rights Reserved
Printed in Japan 02-09 (02)

34 D155AX-6
SEN00678-03

BULLDOZER 1SHOP MANUAL

D155AX-6

Machine model Serial number


D155AX-6 80001 and up

20 Standard value table 1


Standard service value table
Standard value table for engine ...................................................................................................................... 2
Standard value table for machine ................................................................................................................... 3

D155AX-6 1
SEN00678-03 20 Standard value table

Standard value table for engine 1

Machine model D155AX-6

Engine SAA6D140E-5

Cate- Standard value for


Item Measurement condition Unit Service limit value
gory new machine

High idle rpm 2,100 (0/-50) 2,100 (0/-50)


• Engine coolant
Speed temperature: Within Low idle rpm 740 (+20/0) 740 (+20/0)
operating range
Rated speed rpm 1,900 1,900

• Engine coolant temperature: Within


operating range
Intake air pressure kPa Min. 117 100
• Power train oil temperature: Within
(Boost pressure) {mmHg} {Min. 880} {750}
operating range
• Torque converter: Stalled
Exhaust • Whole speed range
°C 660 700
temperature (Outside temperature: 20°C)
%
At sharp Max. 25 35
• Engine coolant (Bosch
acceleration (Max. 2.5) {3.5}
Exhaust gas color temperature: Within index)
operating range (Bosch
High idle Max. 1.0 2.0
index)

Intake valve mm 0.35 —


Valve clearance • Normal temperature
Exhaust valve mm 0.57 —

MPa Min. 1.43 Min. 1.43


EGR valve and • Engine coolant High idle
{kg/cm2} {Min. 14.6} {Min. 14.6}
bypass valve drive temperature: Within
MPa Min. 1.18 Min. 1.18
Engine

oil pressure operating range Low idle


{kg/cm2} {Min. 12} {Min. 12}
Compression MPa Min. 4.1 2.8
• Engine oil pressure {kg/cm2} {Min. 42} {29}
Compression
temperature:
pressure
40 – 60°C Engine rpm 200 – 250 200 – 250
speed
• Engine coolant temperature: Within
operating range
kPa Max. 2.94 3.92
Blow-by pressure • Power train oil temperature: Within
{mmH2O} {Max. 300} {400}
operating range
• Torque converter: Stalled
• SAE0W30EOS,
MPa Min. 0.34 0.21
SAE5W40EOS, High idle
{kg/cm2} {Min. 3.5} {2.1}
SAE10W30DH,
Engine oil pressure SAE15W40DH
SAE30DH Oil MPa Min. 0.10 0.08
• Engine oil temperature: Low idle {kg/cm2} {Min. 1.0} {0.8}
Min. 80 °C

Oil temperature • Whole speed range (In oil pan) °C 90 – 110 120

• Between water pump pulley –


Alternator belt alternator pulley
mm 13 – 16 13 – 16
tension • Deflection under finger pressure of
98 N {10 kg}
• Between compressor pulley – fan
Air compressor belt pulley
mm Approx. 10 Approx. 10
tension • Deflection under finger pressure of
59 N {6 kg}

2 D155AX-6
20 Standard value table SEN00678-03

Standard value table for machine 1

Machine model D155AX-6

Cate- Standard value for


Item Measurement condition Unit Service limit value
gory new machine
• Engine coolant temperature: Within
operating range
Decelerator pedal • Power train oil temperature: Within rpm 875 ± 50 875 ± 50
speed operating range
• Hydraulic oil temperature: Within
operating range
• Engine: High idle
Auto deceleration • Decelerator pedal speed:
Press pedal rpm 1,875 ± 50 1,875 ± 50
speed
• Auto deceleration speed:
Engine speed

Set all levers in neutral


• Engine coolant temperature: Within
operating range
Torque converter • Power train oil temperature: Within rpm 1,610 ± 50 1,450
stall speed operating range
• Hydraulic oil temperature: Within
operating range
• Engine: High idle
Torque converter • Select P mode
stall speed + Work • Torque converter stall speed: F3
rpm 1,550 ± 50 1,395
equipment relief • Torque converter stall speed + Work
speed equipment relief speed: F3 + Ripper
raise
• Hydraulic oil
Cooling fan

temperature: Within
operating range
Fan motor speed Max. speed rpm 1,250 ± 50 1,250 ± 50
• Fan: Set in 100%
mode
• Engine: High idle
No
mm 30 ± 5 30 ± 5
Forward/ Forward
Reverse travel No
PCCS lever
Stroke of control lever/pedal

mm 30 ± 5 30 ± 5
• Stop engine Reverse
• Center of lever grip
N o Left mm 40 ± 5 40 ± 5
Steering
N o Right mm 40 ± 5 40 ± 5

• Stop engine
Decelerator pedal mm 50 ± 10 50 ± 10
• Center of pedal

All stroke mm 79 ± 10 79 ± 10
• Engine: Low idle
Brake pedal
• Center of pedal Stroke to 0 of
mm 54 ± 4 54 ± 4
oil pressure

D155AX-6 3
SEN00678-03 20 Standard value table

Machine model D155AX-6

Cate- Standard value for


Item Measurement condition Unit Service limit value
gory new machine

N o Raise mm 72 ± 10 72 ± 10

N o Lower mm 72 ± 10 72 ± 10
• Stop engine
Stroke of control lever/pedal

Blade control lever


• Center of lever knob
N o Left tilt mm 53 ± 10 53 ± 10

No
mm 53 ± 10 53 ± 10
Right tilt

N o Raise mm 75 ± 10 75 ± 10

N o Lower mm 75 ± 10 75 ± 10
• Stop engine
Ripper control lever
• Center of lever knob
N o In mm 80 ± 10 80 ± 10

N o Out mm 80 ± 10 80 ± 10

No N 56.9 ± 6.9 56.9 ± 6.9


Forward/ Forward {kg} {5.8 ± 0.7} {5.8 ± 0.7}
Reverse travel No
PCCS lever

N 50.1 ± 6.9 50.1 ± 6.9


• Stop engine Reverse {kg} {5.2 ± 0.7} {5.2 ± 0.7}
• Center of lever grip N 24.5 ± 4.9 24.5 ± 4.9
N o Left
{kg} {2.5 ± 0.5} {2.5 ± 0.5}
Steering
N 27.5 ± 4.9 27.5 ± 4.9
N o Right
{kg} {2.8 ± 0.5} {2.8 ± 0.5}
• Stop engine N 49.0 ± 9.8 49.0 ± 9.8
Decelerator pedal
Operating effort of control lever/pedal

• Center of pedal {kg} {5.0 ± 1.0} {5.0 ± 1.0}


• Engine: Low idle N 411.6 ± 78.4 411.6 ± 78.4
Brake pedal
• Center of pedal {kg} {42.0 ± 8.0} {42.0 ± 8.0}
N 39.2 ± 5.9 39.2 ± 5.9
N o Raise
{kg} {4.0 ± 0.6} {4.0 ± 0.6}
N 39.2 ± 9.8 39.2 ± 9.8
N o Lower
{kg} {4.0 ± 1.0} {4.0 ± 1.0}
• Stop engine
Blade control lever/ Lower o N 9.8 ± 4.9 9.8 ± 4.9
• Center of lever knob
switch Float {kg} {1.0 ± 0.5} {1.0 ± 0.5}
• Lower o Float: Switch
N 29.4 ± 5.9 29.4 ± 5.9
N o Left tilt
{kg} {3.0 ± 0.6} {3.0 ± 0.6}
No N 29.4 ± 5.9 29.4 ± 5.9
Right tilt {kg} {3.0 ± 0.6} {3.0 ± 0.6}
N 19.6 ± 4.9 19.6 ± 4.9
N o Raise
{kg} {2.0 ± 0.5} {2.0 ± 0.5}
N 19.6 ± 4.9 19.6 ± 4.9
N o Lower
• Stop engine {kg} {2.0 ± 0.5} {2.0 ± 0.5}
Ripper control lever
• Center of lever knob N 24.5 ± 4.9 24.5 ± 4.9
N o In
{kg} {2.5 ± 0.5} {2.5 ± 0.5}
N 24.5 ± 4.9 24.5 ± 4.9
N o Out
{kg} {2.5 ± 0.5} {2.5 ± 0.5}

4 D155AX-6
20 Standard value table SEN00678-03

Machine model D155AX-6

Cate- Standard value for


Item Measurement condition Unit Service limit value
gory new machine
MPa 0.05 – 0.49 0.05 – 0.49
Low idle
Torque converter {kg/cm2} {0.5 – 5.0} {0.5 – 5.0}
inlet pressure • Power train oil temper- MPa Max. 1.0 Max. 1.0
ature: Within operating High idle {kg/cm2} {Max. 10.0} {Max. 10.0}
range
• PCCS lever: Neutral MPa 0.05 – 0.29 0.05 – 0.29
Low idle
Torque converter • Display by monitoring {kg/cm2} {0.5 – 3.0} {0.5 – 3.0}
outlet pressure MPa 0.29 – 0.69 0.29 – 0.69
High idle
{kg/cm2} {3.0 – 7.0} {3.0 – 7.0}
MPa 2.81 – 3.11 Min. 2.62
• Power train oil temper- Low idle
Transmission main {kg/cm2} {28.7 – 31.7} {Min. 26.7}
ature: Within operating
relief pressure range MPa 3.04 – 3.33 Min. 2.84
High idle
• PCCS lever: Neutral {kg/cm2} {31.0 – 34.0} {Min. 29.0}
(Main relief pressure) MPa 1.32 ± 0.20 1.32 ± 0.20
(Stator clutch pressure) Low idle
Torque converter {kg/cm2} {13.5 ± 2.0} {13.5 ± 2.0}
lockup clutch • Brake pedal: Press
MPa 1.32 ± 0.20 1.32 ± 0.20
(Other than above) High idle
{kg/cm2} {13.5 ± 2.0} {13.5 ± 2.0}
MPa 2.65 ± 0.20 2.65 ± 0.20
Torque converter Low idle
{kg/cm2} {27.0 ± 2.0} {27.0 ± 2.0}
stator clutch
pressure MPa 2.65 ± 0.20 2.65 ± 0.20
High idle
{kg/cm2} {27.0 ± 2.0} {27.0 ± 2.0}
MPa 2.45 – 2.75 Min. 2.26
Low idle
Transmission F {kg/cm2} {25.0 – 28.0} {Min. 23.0}
Power train oil pressure

clutch pressure MPa 2.60 – 2.89 Min. 2.40


High idle
{kg/cm2} {26.5 – 29.5} {Min. 24.5}
MPa 2.65 – 2.94 Min. 2.45
Low idle
Transmission R {kg/cm2} {27.0 – 30.0} {Min. 25.0}
clutch pressure • Power train oil temper- MPa 2.79 – 3.09 Min. 2.60
ature: Within operating High idle {kg/cm2} {28.5 – 31.5} {Min. 26.5}
range
MPa 2.81 – 3.11 Min. 2.62
• PCCS lever: Neutral Low idle
Transmission 1st {kg/cm2} {28.7 – 31.7} {Min. 26.7}
(Main relief pressure)
clutch pressure (Stator clutch pressure) High idle MPa 3.04 – 3.33 Min. 2.84
• Brake pedal: Press {kg/cm2} {31.0 – 34.0} {Min. 29.0}
(Other than above) MPa 2.60 – 2.89 Min. 2.40
Low idle
Transmission 2nd {kg/cm2} {26.5 – 29.5} {Min. 24.5}
clutch pressure MPa 2.75 – 3.04 Min. 2.55
High idle
{kg/cm2} {28.0 – 31.0} {Min. 26.0}
MPa 2.81 – 3.11 Min. 2.62
Low idle
Transmission 3rd {kg/cm2} {28.7 – 31.7} {Min. 26.7}
clutch pressure MPa 3.04 – 3.33 Min. 2.84
High idle
{kg/cm2} {31.0 – 34.0} {Min. 29.0}
Transmission lubri-
MPa 0.05 – 0.29 0.05 – 0.29
cating oil pressure High idle
{kg/cm2} {0.5 – 3.0} {0.5 – 3.0}
(Reference)
MPa 2.75 ± 0.29 2.16
Low idle
Steering right brake {kg/cm2} {28.0 ± 3.0} {22.0}
pressure • Power train oil MPa 2.75 ± 0.29 2.16
temperature: Within High idle
{kg/cm2} {28.0 ± 3.0} {22.0}
operating range
• PCCS lever: Neutral MPa 2.75 ± 0.29 2.16
Low idle
Steering left brake • Brake pedal: Release {kg/cm2} {28.0 ± 3.0} {22.0}
pressure MPa 2.75 ± 0.29 2.16
High idle
{kg/cm2} {28.0 ± 3.0} {22.0}

D155AX-6 5
SEN00678-03 20 Standard value table

Machine model D155AX-6

Cate- Standard value for


Item Measurement condition Unit Service limit value
gory new machine
• Flat ground F1 km/h 3.8 ± 0.2 3.8 ± 0.2
• Engine coolant
temperature: Within F2 km/h 7.5 ± 0.4 7.5 ± 0.4
Power train performance

operating range
• Power train oil F3L km/h 7.5 ± 0.4 7.5 ± 0.4
temperature: Within
operating range F3 km/h 11.6 ± 0.6 11.6 ± 0.6
Travel speed • Select manual
gearshift mode R1 km/h 4.6 ± 0.2 4.6 ± 0.2
• Engine: High idle
• Approach run: R2 km/h 6.8 ± 0.4 6.8 ± 0.4
10 – 30 m
• Measuring distance: R3L km/h 9.2 ± 0.5 9.2 ± 0.5
20 m
(Converted into km/h) R3 km/h 14.0 ± 0.7 14.0 ± 0.7
• Hydraulic oil tempera- MPa
Low idle — —
ture: Within operating {kg/cm2}
Unload pressure range
MPa 2.45 (+1.37/0) 2.45 (+1.37/0)
• All levers: High idle
Set in neutral {kg/cm2} {25 (+14/0)} {25 (+14/0)}
Blade lift relief MPa 27.5 ± 1.5 27.5 ± 1.5
pressure {kg/cm2} {280 ± 15} {280 ± 15}
Blade tilt relief MPa 27.5 ± 1.5 27.5 ± 1.5
pressure • Hydraulic oil temperature: Within {kg/cm2} {280 ± 15} {280 ± 15}
Work equipment/HSS oil pressure

operating range
Ripper lift relief MPa 27.5 ± 1.5 27.5 ± 1.5
• Engine: High idle
pressure {kg/cm2} {280 ± 15} {280 ± 15}
• Cylinder of measured circuit:
Ripper tilt relief Stroke end MPa 27.5 ± 1.5 27.5 ± 1.5
pressure {kg/cm2} {280 ± 15} {280 ± 15}
Work equipment LS MPa 25.0 ± 0.98 25.0 ± 0.98
relief pressure {kg/cm2} {255 ± 10} {255 ± 10}
• Hydraulic oil temperature: Within MPa 38.2 – 41.7 38.2 – 41.7
HSS relief pressure operating range {kg/cm2} {390 – 425} {390 – 425}
• Engine: High idle
HSS LS relief • Steering of measured circuit: MPa 36.2 – 38.1 36.2 – 38.1
pressure Press brake pedal {kg/cm2} {369 – 389} {369 – 389}
• Hydraulic oil temperature: Within
Control circuit basic operating range MPa 3.97 (+0.49/0) 3.78 – 4.46
pressure • Engine: High idle {kg/cm2} {40.5 (+5/0)} {38.5 – 45.5}
• All levers: Set in neutral
• Hydraulic oil temperature: Within
Control valve EPC
operating range
valve output MPa 3.82 – 4.12 3.53
• Engine: High idle
pressure {kg/cm2} {39 – 42} {36}
• Lever of measured circuit: Stroke
(Reference)
end
• Hydraulic oil tempera-
ture: Within operating
Work equipment speed

range Raise sec 3.0 – 4.0 3.0 – 4.0


Work equipment

• Engine: High idle


• Select P mode
• Apply no load to blade.
Blade lift • Measure time required
to move blade from
ground level to raise
stroke end Lower sec 1.0 – 1.7 1.0 – 1.7
• For measuring posture,
see Fig. 1

6 D155AX-6
20 Standard value table SEN00678-03

Machine model D155AX-6

Cate- Standard value for


Item Measurement condition Unit Service limit value
gory new machine
• Hydraulic oil
temperature: Within
operating range Left tilt sec 1.8 – 2.8 3.1
• Engine: High idle
• Select P mode
Blade tilt • Apply no load to blade
• Measure time required
to move blade from left
tilt end to right tilt end Right tilt sec 1.8 – 2.8 3.1
• For measuring posture,
see Fig. 2
• Hydraulic oil
temperature: Within
Work equipment speed

operating range
• Engine: High idle Raise sec 2.0 – 3.0 4.0
• Select P mode
• Apply no load to ripper
Ripper lift (Shank hole: Lowest)
• Measure time required
to move ripper from
ground level to raise Lower sec 1.5 – 2.5 3.5
end
• For measuring posture,
see Fig. 3
Work equipment

• Hydraulic oil tempera-


ture: Within operating
range Tilt in sec 4.5 – 5.5 6.2
• Engine: High idle
• Select P mode
Ripper tilt • Apply no load to ripper
• Measure time required
to move ripper from tilt
in end to tilt back end Tilt back sec 3.7 – 4.7 6.1
• For measuring posture,
see Fig. 4
• Hydraulic oil temperature: Within
operating range
• Engine: Low idle
• Select P mode.
Blade • Blade control lever: Set to stroke end sec Max. 1.7 2.5
• Lower blade from max. rising position
and measure time after blade comes
in contact with ground until idler is
lifted
Time lag

• Hydraulic oil temperature: Within


operating range
• Engine: Low idle
• Select P mode
• Ripper control lever: Set to stroke
Ripper sec Max. 1.5 1.5
end
• Lower ripper from max. rising posi-
tion and measure time after ripper
comes in contact with ground until
sprocket is lifted

D155AX-6 7
SEN00678-03 20 Standard value table

Machine model D155AX-6

Cate- Standard value for


Item Measurement condition Unit Service limit value
gory new machine
• Hydraulic oil temperature: Within
operating range
Hydraulic drift • Stop engine
mm Max. 50/15 minutes 200/15 minutes
of lifted blade • Measure reduction of blade bottom
height h in 15 minutes
• For measuring posture, see Fig. 5
Hydraulic drift of work equipment

• Hydraulic oil temperature: Within


operating range
Hydraulic drift
• Stop engine
of machine mm Max. 50/5 minutes 70/5 minutes
• Measure reduction of idler center
lifted by blade
height h in 5 minutes
• For measuring posture, see Fig. 6
• Hydraulic oil temperature: Within
operating range
Work equipment

Hydraulic drift
• Stop engine
of machine mm Max. 50/5 minutes 70/5 minutes
• Measure reduction of track shoe
tilted by blade
bottom height h in 5 minutes
• For measuring posture, see Fig. 7
• Hydraulic oil temperature: Within
operating range
Hydraulic drift
• Stop engine
of machine mm Max. 50/5 minutes 70/5 minutes
• Measure reduction of sprocket center
lifted by ripper
height h in 5 minutes
• For measuring posture, see Fig. 8
Leakage from cylinder

Blade lift
cc/min Max. 3.0 12
cylinder
• Hydraulic oil temperature: Within
operating range
Ripper lift
• Engine: High idle cc/min Max. 2.7 11
cylinder
• Measure leakage from relieved
cylinder in 1 minute
Ripper tilt
cc/min Max. 2.7 11
cylinder

8 D155AX-6
20 Standard value table SEN00678-03

Postures and procedures for measuring performance

Fig. 1: Blade lift speed Fig. 4: Ripper tilt speed

Fig. 2: Blade tilt speed Fig. 5: Hydraulic drift of lifted blade

Fig. 3: Ripper lift speed Fig. 6: Hydraulic drift of machine lifted by blade

D155AX-6 9
SEN00678-03 20 Standard value table

Fig. 7: Hydraulic drift of machine tilted by blade

Fig. 8: Hydraulic drift of machine lifted by ripper

10 D155AX-6
20 Standard value table SEN00678-03

D155AX-6 11
SEN00678-03 20 Standard value table

D155AX-6 Bulldozer
Form No. SEN00678-03

© 2010 KOMATSU
All Rights Reserved
Printed in Japan 11-10

12 D155AX-6
SEN00679-05

BULLDOZER 1SHOP MANUAL

D155AX-6

Machine model Serial number


D155AX-6 80001 and up

30 Testing and adjusting 1


Testing and adjusting, Part 1
Tools for testing, adjusting, and troubleshooting............................................................................................. 3
Measuring engine speed................................................................................................................................. 7
Measuring intake air pressure (boost pressure) ............................................................................................. 9
Measuring exhaust temperature ................................................................................................................... 10
Measuring exhaust gas color ........................................................................................................................ 12
Adjusting valve clearance ............................................................................................................................. 13
Measuring compression pressure................................................................................................................. 14
Measuring blow-by pressure......................................................................................................................... 16
Measuring engine oil pressure...................................................................................................................... 17
Testing EGR valve and bypass valve drive oil pressure ............................................................................... 18
Handling fuel system parts............................................................................................................................ 19
Releasing residual pressure from fuel system .............................................................................................. 19
Measuring fuel pressure ............................................................................................................................... 20
Measuring fuel return rate and fuel leakage ................................................................................................. 21
Bleeding air from fuel circuit.......................................................................................................................... 25
Measuring fuel circuit for leakage ................................................................................................................. 27

D155AX-6 1
SEN00679-05 30 Testing and adjusting

Testing and adjusting alternator belt tension................................................................................................. 28


Testing and adjusting air conditioner compressor belt tension...................................................................... 29
Measuring fan speed..................................................................................................................................... 30
Measuring fan circuit oil pressure ................................................................................................................. 31
Bleeding air from fan pump ........................................................................................................................... 32
Adjusting fuel control dial and decelerator pedal .......................................................................................... 33

2 D155AX-6
30 Testing and adjusting SEN00679-05

Tools for testing, adjusting, and troubleshooting 1


Sym-

Q'ty
Testing and adjusting item Part No. Part name Remarks
bol
– 101 – 200 kPa
Measuring intake air pres- 799-201-2202 Boost gauge kit 1
A {– 760 – 1,500 mmHg}
sure (boost pressure)
799-401-2220 Hose 1 Straight type quick coupler
Measuring exhaust
B 799-101-1502 Digital thermometer 1 – 99.9 – 1,299°C
temperature
1 799-201-9001 Handy smoke checker 1
Measuring exhaust gas
C Commercially Bosch index: 0 – 9
color 2 Smoke meter 1
available
Commercially Air intake: 0.35 mm,
Adjusting valve clearance D Thickness gauge 1
available Exhaust: 0.57 mm
1 795-502-1590 Compression gauge 1 0 – 6.9 MPa {0 – 70 kg/cm2}
Measuring compression
E 795-471-1330 Adapter 1
pressure 2 For 140E-5 engine
6261-71-6150 Gasket 1
Measuring blow-by
F 799-201-1504 Blow-by checker 1 0 – 5 kPa {0 – 500 mmH2O}
pressure
Pressure gauge:
799-101-5002 Hydraulic tester 1 2.5, 6, 40, 60 MPa
• Testing engine oil pres-
sure 1 {25, 60, 400, 600 kg/cm2}
• Testing EGR valve and G Pressure gauge: 60 MPa
790-261-1204 Digital hydraulic tester 1
bypass valve drive oil {600 kg/cm2}
pressure Pressure gauge: 1.0 MPa
2 799-401-2320 Hydraulic tester 1
{10 kg/cm2}
Pressure gauge:
799-101-5002 Hydraulic tester 1 2.5, 6, 40, 60 MPa
1 {25, 60, 400, 600 kg/cm2}
Pressure gauge: 60 MPa
790-261-1204 Digital hydraulic tester 1
Measuring fuel pressure H {600 kg/cm2}
Pressure gauge: 1.0 MPa
2 799-401-2320 Hydraulic tester 1
{10 kg/cm2}
795-471-1450 Adapter 1
3 8 × 1.25 mm o R1/8
07005-00812 Gasket 1
1 6151-51-8490 Spacer 1 Inside diameter: 14 mm
2 6206-71-1770 Joint 1 Inside diameter of joint: 10 mm
Commercially
3 Hose 1 ø5 mm × 2 – 3 m
available
Measuring fuel return rate Commercially
J 4 Hose 1 ø15 mm × 2 – 3 m
and fuel leakage available
Commercially
5 Measuring cylinder 1
available
Commercially
6 Stopwatch 1
available
Measuring fan speed K 799-205-1100 Tachometer kit 1 6.0 – 99999.9 rpm
Pressure gauge:
799-101-5002 Hydraulic tester 1 2.5, 6, 40, 60 MPa
1 {25, 60, 400, 600 kg/cm2}
Measuring fan circuit Pressure gauge: 60 MPa
L 790-261-1204 Digital hydraulic tester 1
pressure {600 kg/cm2}
2 799-401-3400 Adapter 1 Size: 05
799-101-5220 Nipple
3 1 Size: 10 × 1.25 mm
07002-11023 O-ring

D155AX-6 3
SEN00679-05 30 Testing and adjusting

Sym-

Q'ty
Testing and adjusting item Part No. Part name Remarks
bol
Pressure gauge:
799-101-5002 Hydraulic tester 1 2.5, 6, 40, 60 MPa
Measuring power train oil {25, 60, 400, 600 kg/cm2}
M
pressure
Pressure gauge: 60 MPa
790-261-1204 Digital hydraulic tester 1
{600 kg/cm2}
Adjusting brake pedal N 79A-264-0091 Push-pull scale 1 0 – 490 N {0 – 50 kg}
Emergency escape 19M-06-32820 Switch assembly 1
1
method when power train P 17A-06-41410 Wiring harness 1
has trouble 2 790-190-1601 Pump assembly 1
Pressure gauge:
799-101-5002 Hydraulic tester 1 2.5, 6, 40, 60 MPa
1 {25, 60, 400, 600 kg/cm2}
Measuring and adjusting
work equipment and HSS Q Pressure gauge: 60 MPa
790-261-1204 Digital hydraulic tester 1
oil pressure {600 kg/cm2}
799-101-5220 Nipple 2
2 Size: 10 × 1.25 mm
07002-11023 O-ring 2
Pressure gauge:
799-101-5002 Hydraulic tester 1 2.5, 6, 40, 60 MPa
Measuring control circuit 1 {25, 60, 400, 600 kg/cm2}
R
basic pressure Pressure gauge: 60 MPa
790-261-1204 Digital hydraulic tester 1
{600 kg/cm2}
2 799-401-3200 Adapter 1 Size: 03
Pressure gauge:
799-101-5002 Hydraulic tester 1 2.5, 6, 40, 60 MPa
Testing work equipment 1 {25, 60, 400, 600 kg/cm2}
lock solenoid valve output S
Pressure gauge: 60 MPa
pressure 790-261-1204 Digital hydraulic tester 1
{600 kg/cm2}
2 799-401-3200 Adapter 1 Size: 03
Emergency operation
when work equipment has T 17A-06-41421 Wiring harness 1
trouble
Pressure gauge:
799-101-5002 Hydraulic tester 1 2.5, 6, 40, 60 MPa
Measuring ripper pin puller 1 {25, 60, 400, 600 kg/cm2}
solenoid valve output U
Pressure gauge: 60 MPa
pressure 790-261-1204 Digital hydraulic tester 1
{600 kg/cm2}
2 799-401-3200 Adapter 1 Size: 03
799-601-9000
or T-adapter assembly 1
799-601-9300
799-601-4101
or T-adapter assembly 1
799-601-4201
Troubleshooting for 799-601-4130 • T-adapter 1 Ne sensor
engine 799-601-4150 • T-adapter 1 For oil pressure sensor
Controller/sensors/actua- 799-601-4211 • T-adapter 1 Engine controller
tors
799-601-4220 • Socket 1 Engine controller
799-601-4240 • T-adapter 1 For ambient pressure sensor
799-601-4260 • T-adapter 1 Engine controller
799-601-4330 • Socket 1 G (Bkup) sensor
Coolant, fuel and oil temperature
795-799-5530 • Socket 1
sensor

4 D155AX-6
30 Testing and adjusting SEN00679-05

Sym-

Q'ty
Testing and adjusting item Part No. Part name Remarks
bol
795-799-5540 • Socket 1 Boost and intake temperature sensor
Troubleshooting for
engine 799-601-9020 • T-adapter 1 For injector
Controller/sensors/actua- 799-601-9420 • T-adapter 1 Common rail pressure
tors
799-601-9430 • Socket 1 For supply pump PCV
799-601-2500
or
799-601-2800
or
799-601-7100 T-adapter assembly 1
or
799-601-7400
or
799-601-8000
799-601-2600 • T-box 1 For ECONO
799-601-4101
or
799-601-4201
or T-adapter assembly 1
799-601-9000
or
799-601-9200
799-601-9020 • T-adapter 1 For DT2P
For DT3P
799-601-9030 • T-adapter 1 (Does not include 799-601-4101 and
799-601-4201)
799-601-9040 • T-adapter 1 For DT4P
For DT6P
799-601-9050 • T-adapter 1 (Does not include 799-601-4101 and
799-601-4201)
For DT8PB (Black)
Troubleshooting for 799-601-9070 • T-adapter 1 (Does not include 799-601-4101 and
chassis 799-601-4201)
Sensors/wiring harnesses DT12PGR (Gray)
799-601-9110 • T-adapter 1 (Does not include 799-601-4101 and
799-601-4201)
For DT12PB (Black)
799-601-9120 • T-adapter 1 (Does not include 799-601-4101 and
799-601-4201)
For DT12PG (Green)
799-601-9130 • T-adapter 1 (Does not include 799-601-4101 and
799-601-4201)
799-601-7000
or
799-601-7100
or T-adapter assembly 1
799-601-7400
or
799-601-8000
For SWP6P
799-601-7050 • T-adapter 1
(Does not include 799-601-8000)
799-601-7110 • T-adapter 1 For M3P
799-601-9000
or T-adapter assembly 1
799-601-9100
799-601-9280 • T-adapter 1 For HD30-23
799-601-9290 • T-adapter 1 For HD30-31
799-601-9300 T-adapter assembly 1
799-601-9350 • T-adapter 1 For DRC-401

D155AX-6 5
SEN00679-05 30 Testing and adjusting

Sym-

Q'ty
Testing and adjusting item Part No. Part name Remarks
bol
Troubleshooting for 799-601-9360 • T-adapter 1 For DRC-24
chassis 799-601-7360 T-adapter 1 For REL-5P
Sensors/wiring harnesses 799-601-9890 Adapter for multiple 1 For DT2-4 and DTM2
Removal and installation
Commercially 3.26 mm torque wrench
of boost pressure and — Torque wrench 1
available (KTC Q4T15 or equivalent)
temperature sensors
Removal and installation
of engine oil pressure sen- — 795-799-6210 Deep socket 1 27 mm deep socket
sor
21mm deep socket
Commercially
Removal and installation — Socket 1 (MITOLOY 4ML 21 or equivalent)
available
of engine coolant temper- Applied engine: 530056 – 534132
ature sensor 19 mm deep socket
— 795T-981-1010 Socket 1
Applied engine: 534133 –
Measuring internal leak-
Commercially
age of work equipment V Measuring cylinder 1
available
cylinder
Measuring coolant
temperature and oil — 799-101-1502 Digital thermometer 1 – 99.9 – 1,299°C
temperature
Testing operating effort 79A-264-0021 Push-pull scale 1 0 – 300 N {0 – 30 kg}

and pressing force 79A-264-0091 Push-pull scale 1 0 – 500 N {0 – 50 kg}
Measuring stroke and Commercially
— Ruler 1
hydraulic drift available
Measuring work equip- Commercially
— Stopwatch 1
ment speed available
Measuring voltage and Commercially
— Circuit tester 1
resistance available

a For the model names and part Nos. of the T-boxes and T-adapters used for troubleshooting for the
machine monitor, controllers, sensors, actuators, electrical equipment, and wiring harnesses, see Trou-
bleshooting (Information related to troubleshooting), List of T-boxes and T-adapters.

—: Socket

6 D155AX-6
30 Testing and adjusting SEN00679-05

Measuring engine speed 1


k Stop the machine on level ground, lower
the work equipment to the ground, stop the
engine, and set the parking brake lever and
work equipment lock lever in the lock posi-
tion.
a Measure the engine speed under the following
conditions.
q Engine coolant temperature: Within oper-
ating range
q Power train oil temperature: Within operat-
ing range
q Hydraulic oil temperature: Within operat-
ing range 2. Measuring low idle speed
q Working mode: P mode 1) Start the engine and set the fuel control
q Gearshift mode: Either Auto or Manual dial in the low idle (MIN) position.
2) Set the PCCS lever, blade control lever,
1. Preparation work and ripper control lever in neutral and
Measure the engine speed with the Adjustment measure the engine speed.
function in the service mode of the machine a The parking brake lever and work
monitor. equipment lock lever may be kept in
a For the operating method of the machine the LOCK position.
monitor, see Special functions of machine
monitor (EMMS). 3. Measuring high idle speed
1) Measuring low idle speed, decelerator 1) Start the engine and set the fuel control
pedal speed, auto-deceleration speed, dial in the high idle (MAX) position.
torque converter stall speed, and torque 2) Set the PCCS lever, blade control lever,
converter stall speed + work equipment and ripper control lever in neutral and
relief speed (full stall speed): measure the engine speed.
q Adjustment code: 0530 (Stall mode) a The parking brake lever and work
a When stalling the torque converter for equipment lock lever may be kept in
a purpose other than measuring the the LOCK position.
engine speed, be sure to use this a When measuring the high idle speed,
adjustment code, too. be sure to select adjustment code
[0007] (If adjustment code [0530] is
selected, the auto-deceleration speed
is measured).

4. Measuring decelerator pedal speed


1) Start the engine and set the fuel control
dial in the high idle (MAX) position.
2) Set the PCCS lever, blade control lever,
and ripper control lever in neutral, press
the decelerator pedal to the stroke end,
and measure the engine speed.
a The parking brake lever and work
equipment lock lever may be kept in
the LOCK position.
2) Measuring high idle speed:
q Adjustment code: 0007 (Reset engine
5. Measuring auto-deceleration speed
deceleration)
1) Start the engine and set the fuel control
a Only when this code is selected, the
dial in the high idle (MAX) position.
engine can be operated and tested
2) Set the PCCS lever, blade control lever,
with the auto-decelerator reset.
and ripper control lever in neutral and
measure the engine speed.

D155AX-6 7
SEN00679-05 30 Testing and adjusting

a The parking brake lever and work a The preset mode display section (at
equipment lock lever may be kept in the right bottom of the screen) can be
the LOCK position. set to [F3-R3] only while the Adjust-
ment function is selected.
6. Measuring torque converter stall speed 3) Set the work equipment lock lever in the
1) Start the engine and set the fuel control free position and operate the ripper control
dial in the low idle (MIN) position. lever to set the ripper lift cylinder to the
2) Operate the shiftup (UP) switch of the raise stroke end.
PCCS lever and set the preset mode dis- 4) While pressing the brake pedal securely,
play section to [F3-R3]. set the parking brake lever in the free
a The preset mode display section (at position and set the direction of PCCS
the right bottom of the screen) can be lever in the forward position.
set to [F3-R3] only while the Adjust- a Before going to the next step, check
ment function is selected. that [F3] is displayed in the gear
3) While pressing the brake pedal securely, speed display section (at the right
set the parking brake lever in the free bottom of the screen).
position and set the direction of PCCS a Keep the steering system in neutral.
lever in the forward position. 5) Press the decelerator pedal and set the
a Before going to the next step, check fuel control dial in the high idle (MAX)
that [F3] is displayed in the gear position.
speed display section (at the right 6) Return the decelerator pedal slowly to stall
bottom of the screen). the torque converter with the engine at
a Keep the steering system in neutral. high idle.
4) Press the decelerator pedal and set the k Keep pressing the brake pedal se-
fuel control dial in the high idle (MAX) curely and keep your right foot on the
position. decelerator pedal for safety until the
5) Return the decelerator pedal slowly to stall work is finished.
the torque converter with the engine at 7) Just after the power train oil temperature
high idle. gauge (T/C TEMPERATURE) indicates
k Keep pressing the brake pedal se- 118 – 120 °C, return the direction of PCCS
curely and keep your right foot on the lever to neutral.
decelerator pedal for safety until the a The top of the green range of the
work is finished. power train oil temperature gauge
6) Just after the power train oil temperature indicates about 118 – 120 °C.
gauge (T/C TEMPERATURE) indicates 8) Repeat above steps 4) – 7) 3 times.
118 – 120 °C, return the direction of PCCS 9) Perform steps 4) – 6) again, operate the
lever to neutral. ripper control lever to relieve the ripper
a The top of the green range of the raise system, and measure the engine
power train oil temperature gauge speed about 5 seconds after the power
indicates about 118 – 120 °C. train oil temperature gauge (T/C TEM-
7) Repeat above steps 3) – 6) 3 times. PERATURE) indicates 118 – 120 °C.
8) Perform steps 3) – 5) again and measure a Immediately after finishing measure-
the engine speed about 5 seconds after ment, return the direction of PCCS
the power train oil temperature gauge (T/C lever to neutral and lower the power
TEMPERATURE) indicates 118 – 120 °C. train oil temperature with the engine
a Immediately after finishing measure- at high idle.
ment, return the direction of PCCS
lever to neutral and lower the power
train oil temperature with the engine
at high idle.

7. Measuring torque converter stall + work


equipment relief speed (Full stall speed)
1) Start the engine and set the fuel control
dial in the low idle (MIN) position.
2) Operate the shiftup (UP) switch of the
PCCS lever and set the preset mode dis-
play section to [F3-R3].

8 D155AX-6
30 Testing and adjusting SEN00679-05

Measuring intake air pressure 4. Run the engine at a medium or higher speed
(boost pressure) 1 and drain the oil from the test hose.
a Insert the connecting parts of the gauge
a Measuring instruments for intake air pressure and hose about a half and open the self-
(boost pressure) seal on the hose side repeatedly, and the
Symbol Part No. Part name oil will be drained.
a If Pm kit (A) is available, you may drain
799-201-2202 Boost gauge kit
A the oil by using the oil draining coupling
799-401-2220 Hose
(790-261-1130) in that kit.
k Stop the machine on level ground, lower a If oil is left in the hose, the gauge does not
the work equipment to the ground, stop the work. Accordingly, be sure to drain the oil.
engine, and set the parking brake lever and
5. Turn the starting switch ON and set the
work equipment lock lever in the lock posi-
machine monitor to Adjustment function of the
tion.
k
service mode.
Be careful not to touch any hot part of the
q Adjustment code: 0530 (Stall mode)
engine when removing or installing the
a For the operating method, see Special
measuring tools.
functions of machine monitor (EMMS).
a Measure the intake air pressure (boost pres-
sure) under the following conditions.
q Engine coolant temperature: Within oper-
ating range
q Power train oil temperature: Within operat-
ing range
q Hydraulic oil temperature: Within operat-
ing range
1. Open the engine left side cover.
2. Remove intake air pressure pickup plug (1)
from the rear of the air intake connector.

6. While running the engine at high idle, stall the


torque converter and measure the intake air
pressure (boost pressure).
a For the procedure for stalling the torque
converter, see Measuring engine speed.
a Normally, the intake air pressure (boost
pressure) should be measured while the
engine is operated at the rated output. In
the field, however, an approximate value
can be obtained by stalling the torque con-
verter.

3. Install nipple [1] of boost gauge kit A and con-


nect gauge [2].

7. After finishing measurement, remove the mea-


suring instruments and return the removed parts.

D155AX-6 9
SEN00679-05 30 Testing and adjusting

Measuring exhaust temperature 1


a Measuring instruments for exhaust tempera-
ture
Symbol Part No. Part name
B 799-101-1502 Digital thermometer

k Stop the machine on level ground, lower


the work equipment to the ground, stop the
engine, and set the parking brake lever and
work equipment lock lever in the lock posi-
tion.
k Install and remove the measuring instru-
ments after the exhaust manifold is cooled.
a Measure the exhaust temperature under the
following conditions. 4. When measuring maximum exhaust tempera-
q Engine coolant temperature: Within oper- ture for troubleshooting
ating range Operate the machine actually and measure the
q Power train oil temperature: Within operat- maximum exhaust temperature.
ing range a Use the PEAK mode of the thermometer.
q Hydraulic oil temperature: Within operat- a The exhaust temperature largely depends
ing range on the outside air temperature (intake air
temperature of the engine). Accordingly, if
1. Open the engine right side cover and right any abnormal value is obtained, correct it
mudguard. by the following calculation.
q Corrected value [°C] = Measured
2. Remove 1 exhaust temperature pickup plug (1) value + 2 × (20 – Outside air tempera-
from the exhaust manifold. ture)
a You may measure the exhaust tempera-
ture at either front or rear plug.

5. Procedure for measuring exhaust temperature


periodically for preventive maintenance (Pm
3. Install sensor [1] of digital thermometer B and clinic)
connect them to meter [2]. a If the torque converter is stalled simply,
a Clamp the wiring harness of the digital the torque converter oil is overheated
thermometer so that it will not touch a hot before the exhaust temperature is stabi-
part during measurement. lized. Accordingly, measure according to
the following procedure.
1) Turn the starting switch ON and set the
machine monitor to Adjustment function of
the service mode.
q Adjustment code: 0530 (Stall mode)
a For the operating method, see Spe-
cial functions of machine monitor
(EMMS).

10 D155AX-6
30 Testing and adjusting SEN00679-05

2) Start the engine and set the fuel control 8) Under the condition of step 7), stop reliev-
dial in the low idle (MIN) position. ing the ripper raise system and lower the
3) Operate the shiftup (UP) switch of the exhaust temperature by only stalling the
PCCS lever and set the preset mode dis- torque converter (Condition (b) in the fig-
play section to [F3-R3]. ure).
a The preset mode display section (at a If the exhaust temperature does not
the right bottom of the screen) can be lower but rises, set the temperature
set to [F3-R3] only while the Adjust- high in step 7).
ment function is selected. 9) After the exhaust temperature is lowered
4) Set the work equipment lock lever in the and stabilized, measure the exhaust tem-
free position and operate the ripper control perature (Condition (c) in the figure).
lever to set the ripper lift cylinder to the k Just after the power train oil tem-
raise stroke end. perature (T/C TEMPERATURE)
5) While pressing the brake pedal securely, reaches about 120 °C, return the
set the parking brake lever in the free direction of PCCS lever to neutral
position and set the direction of PCCS and lower the power train oil tem-
lever in the forward position. perature with the engine at high
a Before going to the next step, check idle.
that [F3] is displayed in the gear a The border between the green range
speed display section (at the right and red range of the power train oil
bottom of the screen). temperature gauge indicates about
a Keep the steering system in neutral. 120 °C.
6) Press the decelerator pedal and set the
fuel control dial in the high idle (MAX)
position.
7) Return the decelerator pedal slowly to stall
the torque converter and relieve the ripper
raise system to raise the exhaust temper-
ature to about 650 °C (Condition (a) in the
figure) with the engine at high idle.
k Keep pressing the brake pedal
securely and keep your right foot
on the decelerator pedal for safety
until the work is finished.

6. After finishing measurement, remove the mea-


suring instruments and return the removed
parts.

D155AX-6 11
SEN00679-05 30 Testing and adjusting

Measuring exhaust gas color 1


a Measuring instruments for exhaust gas color
Symbol Part No. Part name
1 799-201-9001 Handy smoke checker
C Commercially
2 Smoke meter
available

k Stop the machine on level ground, lower


the work equipment to the ground, stop the
engine, and set the parking brake lever and
work equipment lock lever in the lock posi-
tion.
k Be careful not to touch any hot part of the 2) Connect the probe hose, receptacle of the
engine when removing or installing the accelerator switch, and air hose to smoke
measuring tools. meter C2.
a If an air source and an electric power source a Limit the supplied air pressure to 1.5
are not available in the field, use handy smoke MPa {15 kg/cm²}.
checker C1. When recording official data, use 3) Connect the power cable to a receptacle
smoke meter C2. of AC 100 V.
a Measure the exhaust gas color under the fol- a Before connecting the cable, check
lowing condition. that the power switch of the smoke
q Engine coolant temperature: Within oper- meter is turned OFF.
ating range 4) Loosen the cap nut of the suction pump
1. Measuring with handy smoke checker C1 and fit the filter paper.
1) Stick a sheet of filter paper to smoke a Fit the filter paper securely so that the
checker C1. exhaust gas will not leak.
2) Insert the exhaust gas intake pipe in 5) Turn power switch of smoke meter C2
exhaust pipe (1). ON.
3) Start the engine.
4) Accelerate the engine suddenly or run it at
high idle and operate the handle of smoke
checker C1 so that the filter paper will
absorb the exhaust gas.

6) Start the engine.


7) Accelerate the engine suddenly or run it at
high idle and press the pedal of smoke
meter C2 and collect the exhaust gas into
the filter paper.
8) Place the contaminated filter paper on the
5) Remove the filter paper and compare it
clean filter paper (at least 10 sheets) in the
with the attached scale.
filter paper holder and read the indicated
6) After finishing measurement, remove the
value.
measuring instrument and return the
9) After finishing measurement, remove the
removed parts.
measuring instrument and return the
2. Measuring with smoke meter C2 removed parts.
1) Insert probe [1] of smoke meter C2 in the
outlet of exhaust pipe (1) and fix it to the
exhaust pipe with a clip.

12 D155AX-6
30 Testing and adjusting SEN00679-05

Adjusting valve clearance 1


a Measuring instruments for valve clearance
Symbol Part No. Part name
Commercially
D Thickness gauge
available

k Stop the machine on level ground, lower


the work equipment to the ground, stop the
engine, and set the parking brake lever and
work equipment lock lever in the lock posi-
tion.
a Adjust the valve clearance under the following
condition.
5. While fixing adjustment screw (3), loosen lock-
q Engine coolant temperature: Normal tem-
nut (4).
perature
a After setting the No. 1 cylinder to the com-
pression top dead center, adjust the valve
1. Remove the engine hood assembly and air
clearance of the No. 1 cylinder.
cleaner together.
6. Insert thickness gauge D in the clearance
4 Engine hood assembly: 170 kg between rocker arm (5) and cross head (6) and
adjust the valve clearance with adjustment
2. Remove all cylinder head covers (1).
screw (3).
a With the clearance gauge inserted, turn
the adjustment screw to a degree that you
can move the thickness gauge lightly.
a Valve clearance
Intake valve : 0.35 mm
Exhaust valve: 0.57 mm
7. While fixing adjustment screw (3), tighten lock-
nut (4).
3 Locknut:
45.1 – 51.0 Nm {4.6 – 5.2 kgm}
a After tightening the locknut, check the
valve clearance again.

3. Remove the inspection plate on the right of the


radiator guard.

4. Rotate the crankshaft forward to bring the


stamped "1.6TOP" line (a) of the damper to
pointer (2) and set the No. 1 cylinder to the
compression top dead center.
a Rotate the crankshaft with the hexagonal
part at the end of the water pump drive
shaft.
a When the No. 1 cylinder is at the compres-
sion top dead center, the rocker arm of the
No. 1 cylinder can be moved by the valve 8. After adjusting the No. 1 cylinder, rotate the
clearance with the hand. If the rocker arm crankshaft forward by 120 ° to set the stamped
cannot be moved, the No. 1 cylinder is not TOP line of each cylinder to pointer (2) accord-
at the compression top dead center. In ing to the firing order and adjust the valve
this case, rotate the crankshaft one more clearance.
turn. q Firing order: 1–5–3–6–2–4
a Eliminate the slack of the injector wiring 9. After finishing adjustment, return the removed
harness and press it against the injector parts.
body so that it will not interfere with the 3 Cylinder head cover mounting bolt:
rocker arm. 29.4 – 34.3 Nm {3.0 – 3.5 kgm}

D155AX-6 13
SEN00679-05 30 Testing and adjusting

Measuring compression a Disconnect the terminal of the injector wir-


pressure 1 ing harness on the injector side and the
bracket on the rocker housing side and
a Measuring tools for compression pressure remove the injector wiring harness
(Loosen the 2 terminal nuts alternately).
Symbol Part No. Part name
a Pass a wire under the fuel path projected
1 795-502-1590 Compression gauge sideways and pull up the injector (Do not
E 795-471-1330 Adapter pry the injector top up).
2
6261-71-6150 Gasket

k Stop the machine on level ground, lower


the work equipment to the ground, stop the
engine, and set the parking brake lever and
work equipment lock lever in the lock posi-
tion.
a When measuring the compression pressure,
take care not to burn yourself on the exhaust
manifold, muffler, etc. or get caught in a rotat-
ing part.
a Measure the compression pressure under the
following conditions.
q Engine oil temperature: 40 – 60 °C
5. Install adapter E2 to the mounting hole on the
1. Remove the engine hood assembly and air injector and connect compression gauge E1.
cleaner together. a Be sure to fit the gasket to the injector
4 Engine hood assembly: 170 kg end.
a Fix the adapter with the injector holder.
3 Holder mounting bolt:
2. Remove cylinder head cover (1) of the cylinder
to measure the compression pressure. 58.8 – 73.5 Nm {6.0 – 7.5 kgm}
a Apply a little amount of engine oil to the
connecting parts of the adapter and gauge
so that air will not leak easily.

6. Install rocker arm assembly (2) and adjust the


valve clearance.
3 Rocker arm mounting bolt:
93 – 103 Nm {9.5 – 10.5 kgm}
a See Adjusting valve clearance.

3. Bring the cylinder to be tested to the compres-


sion top dead center and remove rocker arm
assembly (2).
a For the procedure for bringing each cylin-
der to the compression top dead center,
see Adjusting valve clearance.

4. Disconnect fuel high-pressure tube (3) and


injector wiring harness (4) and remove injector
(5) and wiring harness.

14 D155AX-6
30 Testing and adjusting SEN00679-05

7. Disconnect power supply connector EGC3 (6) a Install the injector and fuel high-pressure
of the engine controller. tube according to the following procedure.
k If this connector is not disconnected, a Before installing the injector, replace the
the engine will start during measure- copper gasket and O-ring with new ones.
ment and will be dangerous. Accord- 1) Push in injector (11) with the hand to
i n g l y, b e s u r e t o d i s c o n n e c t t h i s assemble holder (12) temporarily.
connector. 2) Tighten bolt (13) and washer (14) tempo-
k Cover the controller side and wiring rarily.
harness side with vinyl sheets, etc. to 2 Spherical part of washer:

prevent electric leakage and ground Engine oil


fault. 3) Tighten sleeve nut (15) of the fuel high-
pressure tube temporarily.
4) Tighten bolt (13) permanently.
3 Bolt: 58.8 – 73.5 Nm {6 – 7.5 kgm}
5) Tighten sleeve nut (15) permanently.
3 Sleeve nut:
39.2 – 49.0 Nm {4 – 5 kgm}

8. Turn the starting switch ON and set the


machine monitor to Monitoring function of the
service mode.
q Monitoring code: 01002 Engine Speed
a For the operating method, see Special
functions of machine monitor (EMMS). a Install the injector wiring harness accord-
ing to the following procedure.
1) Install the injector wiring harness to the
rocker arm housing and fix the connector
side with the plate.
2) Fix the intermediate clamp with the clip.
3) Tighten the nut on the injector side.
3 Nut: 2 ± 0.2 Nm {0.2 ± 0.02 kgm}
4) Secure the clamp and spacer with the
bolt.
3 Rocker arm assembly mounting
bolt: 93 – 103 Nm {9.5 – 10.5 kgm}

a Adjust the valve clearance. For details,


see Adjusting valve clearance.
9. Rotate the engine with the starting motor and 3 Cylinder head cover mounting bolt:

measure the compression pressure. 29.4 – 34.3 kgm {3.0 – 3.5 kgm}
a Read the pressure gauge pointer when it
is stabilized.
a When measuring the compression pres-
sure, check that the engine speed is in the
range of the measurement condition.

10. After finishing measurement, remove the mea-


suring instruments and return the removed
parts.

D155AX-6 15
SEN00679-05 30 Testing and adjusting

Measuring blow-by pressure 1 value is judged abnormal, check for


increase of oil consumption, bad exhaust
a Measuring instrument for blow-by pressure gas color, deterioration of oil, high deterio-
Symbol Part No. Part name ration speed of oil, etc. which are related
to the abnormal blow-by pressure.
F 799-201-1504 Blow-by checker

k Stop the machine on level ground, lower


the work equipment to the ground, stop the
engine, and set the parking brake lever and
work equipment lock lever in the lock posi-
tion.
a Measure the blow-by pressure under the fol-
lowing conditions.
q Engine coolant temperature: Within oper-
ating range
q Power train oil temperature: Within operat-
ing range
q Hydraulic oil temperature: Within operat-
ing range
4. After finishing measurement, remove the mea-
1. Open the engine left side cover and left mud- suring instruments and return the removed
guard. parts.

2. Install nozzle [1] and hose [2] of blow-by


checker F to the end of breather hose (1) and
connect them to gauge [3].

3. While running the engine at high idle, stall the


torque converter and measure the blow-by
pressure.
a For the procedure for stalling the torque
converter, see Measuring engine speed.
a Normally, the blow-by pressure should be
measured while the engine is operated at
the rated output. In the field, however, an
approximate value can be obtained by
stalling the torque converter.
a If it is impossible to run the engine at the
rated output or stall the torque converter,
measure while the engine is running at
high idle. The value obtained in this case
is about 80% of the blow-by pressure at
the rated output.
a The blow-by pressure may vary largely
with the engine condition. If the measured

16 D155AX-6
30 Testing and adjusting SEN00679-05

Measuring engine oil pressure 1 4. Run the engine at low idle and high idle and
measure the engine oil pressure.
a Measuring instruments for engine oil pressure
Symbol Part No. Part name
799-101-5002 Hydraulic tester
1
G 790-261-1204 Digital hydraulic tester
2 799-401-2320 Hydraulic tester

k Stop the machine on level ground, lower


the work equipment to the ground, stop the
engine, and set the parking brake lever and
work equipment lock lever in the lock posi-
tion.
a Measure the engine oil pressure under the fol-
lowing condition.
q Engine coolant temperature: Within oper-
ating range 5. After finishing measurement, remove the mea-
suring instruments and return the removed
1. Open the engine left side cover and left mud- parts.
guard.

2. Remove engine oil pressure pickup plug (1)


from the cylinder block.

3. Install nipples [1] and [2] of hydraulic tester G1


and connect them to hydraulic tester G2.
a Since the size of the plug hole is R1/4,
quick nipples (799-101-5210) may be
used instead of nipples [1] and [2].

D155AX-6 17
SEN00679-05 30 Testing and adjusting

Testing EGR valve and bypass 3. Connect hydraulic tester [2] and [3] (Compo-
valve drive oil pressure 1 nent part of tool G1) to the nipple [1].

a Testing instrument for EGR valve and bypass 4. Start the engine and measure the oil pressure
valve drive oil pressure at low idle and high idle.
Symbol Part No. Part name
799-101-5002 Hydraulic tester
G 1
790-261-1204 Digital hydraulic tester

k Stop the machine on level ground, lower


the work equipment to the ground, stop the
engine, and set the parking brake lever and
work equipment lock lever in the lock posi-
tion.

1. Remove oil pressure pickup plug (2) from the


left side of timing gear cover (1).

2. Install nipple [1] of hydraulic tester G1 to the 5. After finishing measurement , remove the mea-
hole from which the oil pressure pickup plug suring instruments and return the removed
was removed. parts.
q Remove the gasket sealant remaining on
the threads of the removed plug with a wire
brush and apply new adhesive or gasket
sealant to the plug before installing.
2 Plug: LT2 or LG-5
3 Plug:
9.8 – 19.6 Nm {1.0 – 2.0 kgm}

18 D155AX-6
30 Testing and adjusting SEN00679-05

Handling fuel system parts 1 Releasing residual pressure from


a Precautions for testing and maintaining fuel fuel system 1
system a Pressure is generated in the low-pressure cir-
The common rail fuel injection system (CRI) cuit and high-pressure circuit of the fuel sys-
consists of more precise parts than the con- tem while the engine is running.
ventional fuel injection pump and nozzle. If for- Low-pressure circuit:
eign matter enters this system, it can cause a Feed pump – Fuel filter – Supply pump
trouble. High-pressure circuit:
When testing and maintaining the fuel system, Supply pump – Common rail – Injector
take care more than the past. If dust, etc. a The pressure in both low-pressure circuit and
sticks to any part, wash that part thoroughly high-pressure circuit lowers to a safety level
with clean fuel. automatically 30 seconds after the engine is
a Precautions for replacing fuel filter cartridge stopped.
Be sure to use the Komatsu genuine fuel filter a Before the fuel circuit is tested and its parts are
cartridge. removed, the residual pressure in the fuel cir-
Since the common rail fuel injection system cuit must be released completely. Accordingly,
(CRI) consists of more precise parts than the observe the following.
conventional fuel injection pump and nozzle, it k Before testing the fuel system or removing
employs a high-efficiency special filter to pre- its parts, wait at for least 30 seconds after
vent foreign matter from entering it. If a filter stopping the engine until the residual pres-
other than the genuine one is used, the fuel sure in the fuel circuit is released. (Do not
system may have a trouble. Accordingly, start the work just after stopping the engine
never use such a filter. since there is residual pressure.)

D155AX-6 19
SEN00679-05 30 Testing and adjusting

Measuring fuel pressure 1 3. Run the engine at high idle and measure the
fuel pressure.
a Measuring instruments for fuel pressure a If the fuel pressure is in the following
Symbol Part No. Part name range, it is normal.
799-101-5002 Hydraulic tester Engine speed Fuel pressure
1
790-261-1204 Digital hydraulic tester 0.15 – 0.3 MPa
High idle
H 2 799-401-2320 Hydraulic tester {1.5 – 3 kg/cm²}

795-471-1450 Adapter
3
07005-00812 Gasket

k Stop the machine on level ground, lower


the work equipment to the ground, stop the
engine, and set the parking brake lever and
work equipment lock lever in the lock posi-
tion.
a Test only the fuel pressure in the low-pressure
circuit from the feed pump through the fuel fil-
ter to the supply pump.
k Since the pressure in the high-pressure cir-
cuit from the supply pump through the
common rail to the injector is very high, it
cannot be measured.
4. After finishing measurement, remove the mea-
1. Open the engine left side cover and remove
suring instruments and return the removed
fuel pressure pickup plug (1) from the top of
parts.
3 Plug: 7.84 – 9.8 Nm {0.8 – 1.0 kgm}
the fuel filter.

2. Install adapter H3 and elbow [1] and nipple [2]


of hydraulic tester H1 and connect them to
hydraulic tester H2.

20 D155AX-6
30 Testing and adjusting SEN00679-05

Measuring fuel return rate and fuel leakage 1

a Measuring instruments for return rate and fuel


leakage
Symbol Part No. Part name
1 6151-51-8490 Spacer
2 6206-71-1770 Joint
3 Commercially available Hose
J
4 Commercially available Hose
5 Commercially available Measuring cylinder
6 Commercially available Stopwatch

a Prepare an oil pan of about 20 l to receive the


fuel flowing out during the test.
k Stop the machine on level ground, lower
the work equipment to the ground, stop the
engine, and set the parking brake lever and
work equipment lock lever in the lock posi-
tion.

D155AX-6 21
SEN00679-05 30 Testing and adjusting

1. Preparation work 5) Connect test hose J3 to the end of joint


1) Open the engine left side cover and left J2.
mudguard. a Bind the connecting part of the test
2) Remove tube (3) between supply pump hose with a wire, etc. to prevent it
(1) and common rail (2). from coming off.
a In the figure, 1 oil filter is removed a The above is the preparation work for
temporarily from the common rail measuring the leakage from the pres-
side. sure limiter.
a Disconnect both ends of the tube,
loosen the clamp, and move the tube
to the opposite side of the cylinder
block.

2. Testing leakage from pressure limiter


1) Lay test hose J3 so that it will not slacken
and put its end in the oil pan.
2) Turn the starting switch ON and set the
3) Insert spacer J1 on supply pump (1) side
machine monitor to Monitoring function of
and tighten the removed joint bolt again.
the service mode.
a Connect the return pipe to the fuel
q Monitoring code:
tank again, too.
01002 Engine Speed
a Be sure to fit the gaskets to both ends
a For the operating method, see "Spe-
of the spacer.
cial functions of machine monitor
(EMMS)".

4) Insert joint J2 on common rail (2) side and


tighten the removed joint bolt again.
a In the figure, 1 oil filter is removed
temporarily from the common rail
side.
a Be sure to fit the gaskets to both ends
of the joint.

22 D155AX-6
30 Testing and adjusting SEN00679-05

3) Run the engine at high idle and stall the 2) Lay test hose J4 so that it will not slacken
torque converter. After the engine speed and put its end in the oil pan.
is stabilized, measure the leakage in 1
minute with measuring cylinder J5.
a For the procedure for stalling the
torque converter, see Measuring
torque converter stall speed.
a You may measure the leakage for 20
seconds and judge by multiplying the
result by 3.
a If the leakage from the pressure lim-
iter is in the following range, it is nor-
mal.
Leakage
Engine speed
(cc/min)
Torque converter 3) Turn the starting switch ON set the
Max. 10
stall machine monitor to Adjusting function of
the service mode.
q Adjustment code: 0530 (Stall mode)
a For the operating method, see "Spe-
cial functions of machine monitor
(EMMS)".

4) After finishing measurement, stop the


engine.

3. Testing return rate from injector


a Keep the hose on the pressure limiter side
connected and keep its end in the oil pan
while measuring the return rate from the
injector.
1) Disconnect return hose (5) of return block
(4) and connect test hose J4.
a Stop the return hose with a plug, etc.
and fix it to the fuel tank.
Plug: 07376-70315
a Bind the connecting part of the test
hose with a wire, etc. to prevent it
from coming off.

D155AX-6 23
SEN00679-05 30 Testing and adjusting

4) Run the engine at high idle and stall the


torque converter. After the engine speed
is stabilized, measure the return rate in 1
minute with measuring cylinder J5.
a For the procedure for stalling the
torque converter, see Measuring
engine speed.
a You may measure the return rate for
20 seconds and judge by multiplying
the result by 3.
a If the supply pump is not supplying
fuel, the engine speed may not rise.
In this case, record the engine speed,
too, during the measurement.
a If the return rate (spill) from the injec-
tor is in the following range, it is nor-
mal.
Torque converter Limit of return rate
stall speed (rpm) (spill) (cc/min)
1,600 960
1,700 1,020
1,800 1,080
1,900 1,140
2,000 1.200

5) After finishing measurement, stop the


engine.

4. Work after finishing measurement


After finishing all measurement, remove the
measuring instruments and return the removed
parts.

24 D155AX-6
30 Testing and adjusting SEN00679-05

Bleeding air from fuel circuit 1

a If fuel is used up or if a fuel circuit part is re-


moved and installed, bleed air from the fuel cir-
cuit according to the following procedure.

1. Open the engine left side cover.

2. Remove fuel prefilter (1) and fill it with fuel.


a Fill the fuel prefilter with clean fuel and
take care that dirt will not enter it.
a Check that the cap is fitted to part (a)
(central hole) of the fuel prefilter, and then
add fuel through part (b) (holes around the
central hole).
a After filling the fuel prefilter with fuel,
3. Install fuel prefilter (1) to the filter head.
remove the cap from part (a).
a Apply engine oil thinly over the packing on
a If clean fuel is not available, do not
the fuel prefilter side.
remove the prefilter but fill it with the fuel
a After the packing of the fuel prefilter
by operating priming pump (4).
touches the sealing face of the filter head,
a Do not add fuel to fuel main filter (2) from
tighten the fuel prefilter 3/4 turns.
outside.

D155AX-6 25
SEN00679-05 30 Testing and adjusting

7. Start the engine with the starting motor.


a The air in the high-pressure circuit is bled
automatically if the engine is cranked.
a If the engine does not start, there may be
still air in the low-pressure circuit. In this
case, repeat the above procedure from
step 4.

4. Remove air bleed plug (3) of fuel main filter (2)


and operate priming pump (4).
a Operate the priming pump until the fuel
flows out of the plug hole and install the
plug.
3 Air bleed plug:
7.8 – 9.8 Nm {0.8 – 1.0 kgm}

5. Remove air bleed plug (5) of the fuel main filter


and operate priming pump (4).
a Operate the priming pump until the fuel
flows out of the plug hole and install the
plug.
3 Air bleed plug:
7.8 – 9.8 Nm {0.8 – 1.0 kgm}

6. Loosen air bleeder (6) of the supply pump and


operate priming pump (4) 90 – 100 times.
a Operate the priming pump until the fuel
flows out of the air bleeder and tighten the
air bleeder. Then, operate the priming
pump several times more until it becomes
heavy.
a Air bleeder: 4.9 – 6.9 kgm {0.5 – 0.7 kgm}

26 D155AX-6
30 Testing and adjusting SEN00679-05

Measuring fuel circuit for 9. Check the fuel piping and devices for fuel leak-
leakage 1 age.
a Check mainly around the high-pressure
k Very high pressure is generated in the high- circuit parts coated with the color checker
pressure circuit of the fuel system. If fuel for fuel leakage.
leaks while the engine is running, it is dan- a If any fuel leakage is detected, repair it
gerous since it can catch fire. and inspect again from step 1.
a After testing the fuel system or removing and a If no fuel leakage is detected, inspection is
installing its parts, test it for fuel leakage completed.
according to the following procedure.
a Clean and degrease the engine and the parts
around it in advance so that you can test it eas-
ily for fuel leakage.

1. Spray color checker (developer) over the joints


of the fuel supply pump, common rail, fuel
injector, and high-pressure piping.

2. Run the engine at speed below 1,000 rpm and


stop it after its speed is stabilized.

3. Check the fuel piping and devices for fuel leak-


age.
a Check mainly around the high-pressure
circuit parts coated with the color checker
for fuel leakage.
a If any fuel leakage is detected, repair it
and inspect again from step 1.

4. Run the engine at low idle.

5. Check the fuel piping and devices for fuel leak-


age.
a Check mainly around the high-pressure
circuit parts coated with the color checker
for fuel leakage.
a If any fuel leakage is detected, repair it
and inspect again from step 1.

6. Run the engine at high idle.

7. Check the fuel piping and devices for fuel leak-


age.
a Check mainly around the high-pressure
circuit parts coated with the color checker
for fuel leakage.
a If any fuel leakage is detected, repair it
and inspect again from step 1.

8. Run the engine at high idle and load it.


a Relieve the ripper circuit by raising the rip-
per.

D155AX-6 27
SEN00679-05 30 Testing and adjusting

Testing and adjusting alternator 6. Install belt cover (1) with the 2 mounting bolts.
belt tension 1 a Check for breakage of the pulleys, wear of
the V-grooves, contact of the belts and V-
k Stop the machine on level ground, lower grooves, and contact of the belt covers
the work equipment to the ground, stop the and rotating parts.
engine, and set the parking brake lever and a If the belt is lengthened to the adjustment
work equipment lock lever in the lock posi- limit, cut, or cracked, replace it with new
tion. one.
a If the V-belt is replaced, adjust its tension
Testing again after 1 operating hour.
1. Open the engine right side cover and remove a After tightening the bolts, check that the
the inspection plate on the right of the radiator belt tension is normal according to the
guard. above procedure.

2. Press the intermediate point of the belt


between alternator pulley and water pump pul-
ley with a finger and measure deflection (a) of
the belt.
a Pressing force:
Approx. 98 N {Approx. 10 kg}
a Deflection (a): 13 – 16 mm

7. After testing and adjusting, return the removed


parts.

Adjusting
a If the deflection is out of the standard range,
adjust it according to the following procedure.

1. Remove the 2 mounting bolts and belt cover


(1).
a Remove the belt cover only when replac-
ing the belt.

2. Loosen 2 mounting bolts (3) of alternator (2),


and then loosen lock bolt (4) of the adjustment
rod.

3. Loosen locknut (5) of the adjustment rod and


move alternator (2) with adjustment nut (6) to
adjust the tension of the belt.

4. While fixing adjustment nut (6), tighten locknut


(5).

5. Tighten locknut (4) of the adjustment rod and 2


mounting bolts (3) of alternator (2).

28 D155AX-6
30 Testing and adjusting SEN00679-05

Testing and adjusting air a After tightening the bolts, check that the
conditioner compressor belt belt tension is normal according to the
above procedure.
tension 1
k Stop the machine on level ground, lower
the work equipment to the ground, stop the
engine, and set the parking brake lever and
work equipment lock lever in the lock posi-
tion.

Testing
1. Open the engine left side cover and left mud-
guard.

2. Press the intermediate point of the belt


between the supply pump pulley and compres-
sor pulley with a finger and measure deflection
(a) of the belt.
5. After testing and adjusting, return the removed
a Pressing force:
parts.
Approx. 59 N {Approx. 6 kg}
a Deflection (a): 10 mm

Adjusting
a If the deflection is out of the standard range,
adjust it according to the following procedure.

1. Loosen 4 bracket mounting bolts (1).

2. Loosen locknut (2) and move compressor (4)


and bracket as a unit with adjustment bolt (3)
to adjust the belt tension.

3. While fixing adjustment nut (3), tighten locknut


(2).

4. Tighten 4 bracket mounting bolts (1).


a Check for breakage of the pulleys, wear of
the V-grooves, contact of the belts and V-
grooves, and contact of the belt covers
and rotating parts.
a If the belt is lengthened to the adjustment
limit, cut, or cracked, replace it with new
one.
a If the V-belt is replaced, adjust its tension
again after 1 operating hour.

D155AX-6 29
SEN00679-05 30 Testing and adjusting

Measuring fan speed 1 a For the operation method in the adjust-


ment mode, see "Special functions of
a Measuring instrument for fan speed machine monitor (EMMS)".
Symbol Part No. Part name Hydraulic oil Engine speed Standard value of
K 799-205-1100 Tachometer kit temperature [°C] [rpm] fan speed [rpm]
Low idle 500 ± 50
k
57 ± 2 °C
Stop the machine on level ground, lower or High idle
the work equipment to the ground, stop the 77 ± 2 °C 1250(+50/0)
(1675 ± 25)
engine, and set the parking brake lever and
work equipment lock lever in the lock posi-
tion.
a Measure the fan motor speed under the follow-
ing condition.
q Hydraulic oil temperature: Within operat-
ing range

1. Open the radiator mask and remove the fan


net.

2. Stick 1 reflection tape [1] of tachometer kit K to


fan (1)

3. Set probe [2] to the reflection tape with stand


[3] and connect it to tachometer [4]. 1) Set the fuel control dial to the HIGH IDLE
k
position, check the engine speed by the
Take care that the probe will not inter-
monitoring code (ID: 01002), and fix the
fere with the fan.
decelerator pedal so that the engine
a Rotate the fan with the hand and check
speed is 1675 ± 25 [rpm].
that the probe can sense the rotation of
2) Enter the fan 100% speed mode (ID: 1005)
the reflection tape.
of the adjustment mode and check the fan
100% speed. If the fan 100% speed is out
of the standard range, adjust it.
(Set the actual speed within the standard
range by changing the adjustment value
(offset).)
3) If the fan 100% speed does not increase
into the standard range, see [Fan speed
abnormal] of troubleshooting H mode.
4) Check the fan 100% speed at high idle and
low idle.

4. Close the radiator mask.


k Before starting the engine, be sure to
close the radiator mask. Do not start
the engine while the radiator mask is
open.

5. Check the fan speed in the fan 100% speed


mode (ID: 1005) at each engine speed accord-
ing to following procedures.

6. After finishing measurement, remove the mea-


suring instruments and return the removed
parts.

30 D155AX-6
30 Testing and adjusting SEN00679-05

Measuring fan circuit oil pressure1


a Measuring instruments for fan circuit oil pres-
sure
Symbol Part No. Part name
799-101-5002 Hydraulic tester
1
790-261-1204 Digital hydraulic tester
L 2 799-401-3400 Adapter (05)
799-101-5220 Nipple (10 x 1.25 mm)
3
07002-11023 O-ring

k Stop the machine on level ground, lower


the work equipment to the ground, stop the 5. Close the radiator mask.
k
engine, and set the parking brake lever and Before starting the engine, be sure to
work equipment lock lever in the lock posi- close the radiator mask. Do not start
tion. the engine while the radiator mask is
a Measure the fan circuit oil pressure under the open.
following condition.
q Hydraulic oil temperature: Within operat- 6. Start the engine and set the machine monitor
ing range to Adjusting function of the service mode.
a Adjustment code: 1005 (Fan 100% mode)
1. Open the radiator mask and remove the fan a For the operating method, see "Special
net. functions of machine monitor (EMMS)".
a If this adjustment code is displayed, the
2. Disconnect supply hose (1) of the fan motor. fan speed is kept at 100% speed in accor-
dance with the engine speed, regardless
of the state of the machine.

3. Install adapter L2 and connect the discon-


nected hose again.

4. Install nipple L3 and connect it to oil pressure


gauge [2].
a When using an analog oil pressure gauge,
use one of 39.2 MPa {400 kg/cm²}.

D155AX-6 31
SEN00679-05 30 Testing and adjusting

7. While running the engine at high idle, measure Bleeding air from fan pump 1
the fan circuit oil pressure.
a If the fan pump is removed and installed or its
piping is disconnected and connected, bleed
air from the fan pump case according to the
following procedure.
a Before starting the following work, check that
the hydraulic oil level is normal.

1. Remove the left step cover.

2. Loosen air bleeder (1) and leave it for 15 min-


utes.

8. After finishing measurement, remove the mea-


suring instruments and return the removed
parts.

3. After 15 minutes, start the engine and run it at


low idle.

4. After oil flows out of air bleeder (1), tighten air


bleeder (1) and stop the engine.
3 Air bleeder:
7.8 – 9.8 Nm {0.8 – 1.0 kgm}

32 D155AX-6
30 Testing and adjusting SEN00679-05

Adjusting fuel control dial and decelerator pedal 1

k Stop the machine on level ground, lower


the work equipment to the ground, stop the
engine, and set the parking brake lever and
work equipment lock lever in the lock posi-
tion.

1. Outline of fuel control system


q The following signals are input as rotation
command signals to the engine controller.
1) Fuel control dial potentiometer signal
2) Decelerator pedal potentiometer sig-
nal
3) 3rd throttle signal (Power train con-
troller)
DIAL: Fuel control dial
q The engine controller controls the fuel
PEDAL: Decelerator pedal
control system of the engine (CRI system)
ROD: Decelerator pedal rod
according to the one of the above input
POTENTIO: Decelerator pedal potentiometer
signals which indicates the lowest engine
ENG-ECU: Engine controller
speed.
P/T-ECU: Power train controller
q Adjust the decelerator pedal speed and
ENGINE: Engine unit (CRI devices)
high idle speed with the decelerator pedal
[KOMNET]: KOMNET communication circuit (3rd
linkage.
throttle signal)

D155AX-6 33
SEN00679-05 30 Testing and adjusting

2. Preparation work 5. Work after adjustment


1) Remove the right cover of the dashboard After finishing all adjustment, return the
and the right foot rest as a unit. removed parts.
2) Start the engine and set the machine mon-
itor to Adjusting function of the service
mode.
q Adjustment code:
0007 (Engine decelerator cut)
a For the operating method, see "Spe-
cial functions of machine monitor
(EMMS)".

3. Adjusting decelerator pedal speed


With the fuel control dial in the high idle posi-
tion (MAX), press decelerator pedal (1) to stop-
per bolt (2) and check that the decelerator
pedal speed is normal.
q Decelerator pedal speed: 875 ± 50 rpm
a If the decelerator pedal speed is abnor-
mal, adjust installed dimension (a) of stop-
per bolt (2).
q Standard installed dimension a) of stopper
bolt: 35.0 mm

4. Adjusting high idle speed


With the fuel control dial in the high idle posi-
tion (MAX), release decelerator pedal (1) and
check that the high idle speed is normal.
q High idle speed: 2,050 ± 50 rpm
a If the high idle speed is abnormal, adjust it
according to the following procedure.
q When the engine speed is above 1,950
rpm:
Lower the engine speed below 1,900 rpm
temporarily with stopper bolt (3) to elimi-
nate the play of the decelerator pedal, and
then adjust the engine speed to the high
idle.
q When the engine speed is below 1,950
rpm:
Adjust the engine speed to the high idle
speed with stopper bolt (3).
q Standard installed dimension (b) of stop-
per bolt: 34.8 mm

34 D155AX-6
30 Testing and adjusting SEN00679-05

D155AX-6 35
SEN00679-05 30 Testing and adjusting

D155AX-6 Bulldozer
Form No. SEN00679-05

© 2011 KOMATSU
All Rights Reserved
Printed in Japan 11-11

36 D155AX-6
SEN00680-02

BULLDOZER 1SHOP MANUAL

D155AX-6

Machine model Serial number


D155AX-6 80001 and up

30 Testing and adjusting 1


Testing and adjusting, Part 2
Testing and adjusting, Part 2........................................................................................................................... 3
Testing and adjusting, Part 2................................................................................................................ 3
Measuring power train oil pressure ...................................................................................................... 3
Adjusting transmission output shaft speed sensor ..............................................................................11
Simple test procedure for brake performance.................................................................................... 12
Adjusting brake pedal......................................................................................................................... 13
Adjusting parking brake lever ............................................................................................................. 15
Emergency escape method when power train has trouble ................................................................ 17
Adjusting idler clearance .................................................................................................................... 20
Testing and adjusting track shoe tension ........................................................................................... 21
Measuring and adjusting work equipment and HSS oil pressure....................................................... 22
Measuring control circuit basic pressure............................................................................................ 26
Measuring work equipment lock solenoid valve output pressure....................................................... 27
Emergency operation method when work equipment has trouble ..................................................... 28
Measuring ripper pin puller solenoid valve output pressure............................................................... 30
Testing parts which cause hydraulic drift of blade and ripper............................................................. 31

D155AX-6 1
SEN00680-02 30 Testing and adjusting

Measuring internal leakage of work equipment cylinder .................................................................... 32


Releasing residual pressure from work equipment cylinder............................................................... 33
Bleeding air from work equipment cylinder ........................................................................................ 33
Adjusting work equipment lock lever .................................................................................................. 34
Adjusting blade................................................................................................................................... 35
Adjusting operator's cab ..................................................................................................................... 37

2 D155AX-6
30 Testing and adjusting SEN00680-02

Testing and adjusting, Part 21


Measuring power train oil
pressure 1
a Measuring instruments for power train oil pres-
sure
Symbol Part No. Part name
799-101-5002 Hydraulic tester
M
790-261-1204 Digital hydraulic tester

k Stop the machine on level ground, lower


the work equipment to the ground, stop the
engine, and set the parking brake lever and
work equipment lock lever in the LOCK a Since the inlet pressure and outlet pressure of
position. the torque converter are measured with the
a Measure the power train oil pressure under the Monitoring function of the service mode of the
following condition. machine monitor, there are not oil pressure
q Power train oil temperature: pickup plugs for them in the centralized pres-
Within operating range sure pickup section.
a Since the power trail oil pressure pickup plugs
(centralized pressure pickup section) are
installed inside the right step cover, remove
that cover when measuring the power train oil
pressure.
a Pressure pickup plugs and gauges to be
used
Oil pressure
Oil pressure to be
No. Stamp gauge
measured
(MPa {kg/cm²})
Transmission main relief
1 TM 6.0 {60}
pressure
Torque converter lockup
2 LU 2.5 {25}
clutch pressure
Torque converter stator
3 SC 6.0 {60}
clutch pressure
Transmission forward
4 F 6.0 {60}
clutch pressure
Transmission reverse
5 R 6.0 {60}
clutch pressure
Transmission 1st clutch
6 1ST 6.0 {60}
pressure
Transmission 2nd clutch
7 2ND 6.0 {60}
pressure
Transmission 3rd clutch
8 3RD 6.0 {60}
pressure
Steering right brake
9 RB 6.0 {60}
pressure
Steering left brake pres-
10 LB 6.0 {60}
sure
Torque converter inlet Machine

pressure monitor
11
Torque converter outlet Machine

pressure monitor

D155AX-6 3
SEN00680-02 30 Testing and adjusting

1. Measuring transmission main relief pres- 2. Measuring torque converter lockup clutch
sure (TM) pressure (LU)
1) Connect oil pressure gauge [1] of hydrau- 1) Connect oil pressure gauge [1] of hydrau-
lic tester M to oil pressure pickup plug (1). lic tester M to oil pressure pickup plug (2).
a When using an analog oil pressure a When using an analog oil pressure
gauge, use one of 6.0 MPa {60 kg/ gauge, use one of 2.5 MPa {25 kg/
cm²}. cm²}.

2) Start the engine and set the PCCS lever in 2) Start the engine and raise the machine
the fully neutral position. with the blade and ripper to a height where
a The parking brake lever may be set in you can run the track shoe idle.
the LOCK position. k After raising the machine, set the
3) While running the engine at low idle and work equipment lock lever in the
high idle, measure the main relief pres- LOCK position.
sure.

3) Set the gearshift mode and preset range


4) After finishing measurement, remove the as follows with the gearshift mode selector
measuring instruments and return the switch and shiftup or shiftdown switch.
removed parts. q Gearshift mode:
Auto gearshift (Dozing)
q Preset range: F1-R1
4) Set the machine monitor to Monitoring
function of the service mode.
q Monitoring code:
31520 T/M Fill Sw Input 2
a For the operating method, see Spe-
cial functions of machine monitor
(EMMS).

4 D155AX-6
30 Testing and adjusting SEN00680-02

3. Measuring torque converter stator clutch


pressure (SC)
1) Connect oil pressure gauge [1] of hydrau-
lic tester M to oil pressure pickup plug (3).
a When using an analog oil pressure
gauge, use one of 6.0 MPa {60 kg/
cm²}.

5) Set the PCCS lever in the forward position


to run the track shoe idle.
k Take care not to get caught in a
rotating part of the track shoe dur-
ing measurement.
a Keep the steering system in neutral.
6) While running the engine at high idle,
when L/U Fill Sw in the monitoring item is 2) Start the engine and set the PCCS lever in
turned ON, measure the lockup clutch the fully neutral position.
pressure. a The parking brake lever may be set in
the LOCK position.
3) While running the engine at low idle and
high idle, measure the stator clutch pres-
sure.

7) After finishing measurement, remove the


measuring instruments and return the
removed parts.
4) After finishing measurement, remove the
measuring instruments and return the
removed parts.

D155AX-6 5
SEN00680-02 30 Testing and adjusting

4. Measuring transmission forward clutch 6) After finishing measurement, remove the


pressure (F) measuring instruments and return the
1) Connect oil pressure gauge [1] of hydrau- removed parts.
lic tester M to oil pressure pickup plug (4).
a When using an analog oil pressure
gauge, use one of 6.0 MPa {60 kg/ 5. Measuring transmission reverse clutch
cm²}. pressure (R)
1) Connect oil pressure gauge [1] of hydrau-
lic tester M to oil pressure pickup plug (5).
a When using an analog oil pressure
gauge, use one of 6.0 MPa {60 kg/
cm²}.

2) Start the engine and set the parking brake


lever in the FREE position.
3) Set the gearshift mode and preset range
as follows with the gearshift mode selector
switch and shiftup or shiftdown switch.
q Gearshift mode: 2) Start the engine and set the parking brake
Manual gearshift (Ripping) lever in the FREE position.
q Preset range: F2-R2 3) Set the gearshift mode and preset range
4) While pressing the brake pedal, set the as follows with the gearshift mode selector
direction of PCCS lever in the forward switch and shiftup or shiftdown switch.
position and shift up the gear to the 3rd q Gearshift mode:
gear speed with the shiftup switch. Manual gearshift (Ripping)
a Keep the steering system in neutral. q Preset range: F2-R2
a Check that [F3] is displayed in the 4) While pressing the brake pedal, set the
gear speed display section. direction of PCCS lever in the reverse
5) While running the engine at high idle, position and shift up the gear to the 3rd
measure the forward clutch pressure. gear speed with the shiftup switch.
k Since the torque converter is q Keep the steering system in neutral.
stalled, keep pressing the brake q Check that [R3] is displayed in the
pedal securely and keep your right gear speed display section.
foot on the decelerator pedal for 5) While running the engine at high idle,
safety until the work is finished. measure the reverse clutch pressure.
k Since the torque converter is
stalled, keep pressing the brake
pedal securely and keep your right
foot on the decelerator pedal for
safety until the work is finished.

6 D155AX-6
30 Testing and adjusting SEN00680-02

k Since the torque converter is


stalled, keep pressing the brake
pedal securely and keep your right
foot on the decelerator pedal for
safety until the work is finished.
k Do not increase the engine speed
to high idle during measurement.

6) After finishing measurement, remove the


measuring instruments and return the
removed parts.

6. Measuring transmission 1st clutch pres-


sure (1ST) 6) After finishing measurement, remove the
1) Connect oil pressure gauge [1] of hydrau- measuring instruments and return the
lic tester M to oil pressure pickup plug (6). removed parts.
a When using an analog oil pressure
gauge, use one of 6.0 MPa {60 kg/
cm²}. 7. Measuring transmission 2nd clutch pres-
sure (2ND)
1) Connect oil pressure gauge [1] of hydrau-
lic tester M to oil pressure pickup plug (7).
a When using an analog oil pressure
gauge, use one of 6.0 MPa {60 kg/
cm²}.

2) Start the engine and set the parking brake


lever in the FREE position.
3) Set the gearshift mode and preset range
as follows with the gearshift mode selector
switch and shiftup or shiftdown switch.
q Gearshift mode:
Manual gearshift (Ripping) 2) Start the engine and set the parking brake
q Preset range: F1-R1 lever in the FREE position.
4) While pressing the brake pedal, set the 3) Set the gearshift mode and preset range
direction of PCCS lever in the forward as follows with the gearshift mode selector
position. switch and shiftup or shiftdown switch.
a Keep the steering system in neutral. q Gearshift mode:
a Check that [F1] is displayed in the Manual gearshift (Ripping)
gear speed display section. q Preset range: F2-R2
5) While running the engine at low idle, mea- 4) While pressing the brake pedal, set the
sure the 1st clutch pressure. direction of PCCS lever in the forward
position.

D155AX-6 7
SEN00680-02 30 Testing and adjusting

a Keep the steering system in neutral.


a Check that [F2] is displayed in the
gear speed display section.
5) While running the engine at low idle, mea-
sure the 2nd clutch pressure.
k Since the torque converter is
stalled, keep pressing the brake
pedal securely and keep your right
foot on the decelerator pedal for
safety until the work is finished.
k Do not increase the engine speed
to high idle during measurement.

Manual gearshift (Ripping)


q Preset range: F2-R2
4) While pressing the brake pedal, set the
direction of PCCS lever in the forward
position and shift up the gear to the 3rd
gear speed with the shiftup switch.
a Keep the steering system in neutral.
a Check that [F3] is displayed in the
gear speed display section.
5) While running the engine at low idle, mea-
sure the 3rd clutch pressure.
k Since the torque converter is
stalled, keep pressing the brake
6) After finishing measurement, remove the pedal securely and keep your right
measuring instruments and return the foot on the decelerator pedal for
removed parts. safety until the work is finished.
k Do not increase the engine speed
to high idle during measurement.
8. Measuring transmission 3rd clutch pres-
sure (3RD) 6) After finishing measurement, remove the
1) Connect oil pressure gauge [1] of hydrau- measuring instruments and return the
lic tester M to oil pressure pickup plug (8). removed parts.
a When using an analog oil pressure
gauge, use one of 6.0 MPa {60 kg/
cm²}.

2) Start the engine and set the parking brake


lever in the FREE position.
3) Set the gearshift mode and preset range
as follows with the gearshift mode selector
switch and shiftup or shiftdown switch.
q Gearshift mode:

8 D155AX-6
30 Testing and adjusting SEN00680-02

9. Measuring steering right brake pressure 10. Measuring steering left brake pressure (LB)
(RB) 1) Connect oil pressure gauge [1] of hydrau-
1) Connect oil pressure gauge [1] of hydrau- lic tester M to oil pressure pickup plug
lic tester M to oil pressure pickup plug (9). (10).
a When using an analog oil pressure a When using an analog oil pressure
gauge, use one of 6.0 MPa {60 kg/ gauge, use one of 6.0 MPa {60 kg/
cm²}. cm²}.

2) Start the engine and set the parking brake 2) Start the engine and set the parking brake
lever in the FREE position. lever in the FREE position.
3) While running the engine at low idle and 3) While running the engine at low idle and
high idle, measure the right brake pres- high idle, measure the left brake pressure.
sure. a During measurement, check that the
a During measurement, check that the oil pressure lowers to 0 when the
oil pressure lowers to 0 when the brake pedal is pressed or the parking
brake pedal is pressed or the parking brake lever is set in the LOCK posi-
brake lever is set in the LOCK posi- tion.
tion.

4) After finishing measurement, remove the


4) After finishing measurement, remove the measuring instruments and return the
measuring instruments and return the removed parts.
removed parts.

D155AX-6 9
SEN00680-02 30 Testing and adjusting

11. Measuring torque converter inlet pressure


and outlet pressure
1) Turn the starting switch ON and set the
machine monitor to Monitoring function of
the service mode.
q Monitoring code:
32601 T/C In Pressure,
32603 T/C Out Pressure
a For the operating method, see Spe-
cial functions of machine monitor
(EMMS).

2) Start the engine and set the PCCS lever in


the fully neutral position.
a The parking brake lever may be set in
the LOCK position.
3) While running the engine at low idle and
high idle, measure the inlet pressure and
outlet pressure of the torque converter.

10 D155AX-6
30 Testing and adjusting SEN00680-02

Adjusting transmission output 5. After finishing adjustment, return the removed


shaft speed sensor 1 parts.

k Stop the machine on level ground, lower 6. Start the engine, set the machine monitor to
the work equipment to the ground, stop the Monitoring function of the service mode, and
engine, and set the parking brake lever and check that the transmission speed is indicated
work equipment lock lever in the LOCK normally.
position. a Monitoring code: 31400 T/M Out Speed
a For the operating method, see Special
1. Remove the fuel tank and transmission output functions of machine monitor (EMMS).
shaft speed sensor (1). a To rotate the transmission output shaft,
4 Fuel tank: 950 kg (when full) drive the machine actually or run the track
idle.
a Before adjusting the transmission output
shaft speed sensor, remove it and check
that its tip is free from steel chips and
flaws, and then reinstall it.

2. Screw in sensor (1) until its tip touches the


tooth tip of bevel gear (2).
2 Threads: Gasket sealant (LG-5)

3. Return sensor (1) by the specified angle.


a Returning angle of sensor: 1/2 – 1 turn
a Adjust clearance (a) between the sensor
tip and gear tooth tip to 0.75 – 1.5 mm.

4. While fixing sensor (1), tighten nut (3).


3 Nut: 49.0 – 68.6 Nm {5 – 7 kgm}

D155AX-6 11
SEN00680-02 30 Testing and adjusting

Simple test procedure for brake 6. Return the decelerator pedal slowly and check
performance 1 that the machine does not start when the
engine speed reaches the high idle speed.
k
k
Stop the machine on level ground, lower Since the torque converter is stalled,
the work equipment to the ground, stop the keep pressing the brake pedal securely
engine, and set the parking brake lever and
and keep your right foot on the deceler-
work equipment lock lever in the LOCK
ator pedal for safety until the work is
position.
finished.
a Carry out the simple performance test of the
brake under the following condition.
q Power train oil temperature:
Within operating range

1. Set the blade and ripper in the travel position


on a level place.

2. Run the engine and set the parking brake lever


in the FREE position.

3. Set the gearshift mode and preset range as fol-


lows with the gearshift mode selector switch
and shiftup or shiftdown switch.
q Gearshift mode:
Manual gearshift (Ripping)
q Preset range: F2-R2

4. While pressing the brake pedal, set the direc-


tion of PCCS lever in the forward position.
k If this test is carried out in the 1st gear
position, the brake will be overloaded.
Accordingly, be sure to carry out in the
2nd gear speed.
a Check that [F2] is displayed in the gear
speed display section.
a Keep the steering system in neutral.

5. Press the decelerator pedal and set the fuel


control dial in the high idle (MAX) position.

12 D155AX-6
30 Testing and adjusting SEN00680-02

Adjusting brake pedal 1

a Adjusting tool for brake pedal


Symbol Part No. Part name
N 79A-264-0091 Push-pull scale

k Stop the machine on level ground, lower


the work equipment to the ground, stop the
engine, and set the parking brake lever and
work equipment lock lever in the LOCK
position.
a Tighten the locknut of the rod securely and
bend the cotter pin securely.
a When adjusting the brake pedal, remove the
left cover of the dashboard and left foot rest as
a unit. 2) Adjust installed dimension (b) of stopper
(2) so that dimension (a) will be 80 mm.
1. Adjusting brake potentiometer q Dimension (b) = 35.5 mm (Reference
1) Turn the starting switch ON and set the value)
machine monitor to Adjusting function of 3) Adjust installed dimension (b) of stopper
the service mode. (2) so that the brake pedal potentiometer
a Adjustment code: 0005 voltage will be the specified voltage when
(Brake pedal potentiometer initial cor- brake pedal (1) is released.
rection) q Brake pedal voltage: 2,500 ± 50 mV
a For the operating method, see "Spe- 4) Referring to "Special functions of machine
cial functions of machine monitor monitor (EMMS), Service mode 07, Adjust-
(EMMS)". ment (Adjustment ID: 0005)", perform initial
correction of the brake pedal potentiome-
ter.

D155AX-6 13
SEN00680-02 30 Testing and adjusting

2. Adjusting brake pedal pressing effort


a While brake pedal (1) is released, adjust
installed dimension (d) of return spring (5).
1) Loosen nut (8).
2) Turn double nut (7) to adjust the brake
pedal pressing effort.
a Turn the 2 nuts together. Do not loosen
them from each other.
q Adjustment dimension (d) of rod
(Installed dimension of return spring):
92 ± 0.5 mm
q Assembly dimension (e) of rod:
127 mm

3. Adjusting brake limit switch


1) Press brake pedal (1). When the brake
pedal potentiometer voltage is in the fol-
lowing range, fix the brake pedal.
q Brake pedal voltage:
3,940 – 4,150 mV
2) Adjust the installed position of brake limit
switch (6) so that it will be turned ON at
this position.
q Backup brake active Sw ON
3) After adjusting, return the brake pedal
slowly and check that brake limit switch
(6) is turned OFF in the voltage range
shown in 1).
q Backup brake active Sw OFF

4. Measuring brake pedal pressing force


1) Operate the brake pedal with the foot and
check that it moves smoothly.
2) Using push-pull scale N, measure the
pressing force to start operation of the
brake.
q Pressing force to start operation:
49 N {5 kg}
3) Using push-pull scale N, measure the
pressing force at the stroke end of the
brake pedal.
q Pressing force at stroke end:
461 N {47 kg}

5. Work after finishing adjustment


After finishing adjustment, return the removed
parts.

14 D155AX-6
30 Testing and adjusting SEN00680-02

Adjusting parking brake lever 1

k Stop the machine on level ground, lower q Brake oil pressure (At high idle)
the work equipment to the ground, stop the
Parking brake lever Oil pressure
engine, and set the parking brake lever and
work equipment lock lever in the LOCK 2.75 ± 0.29 MPa
FREE position
position. {28.0 ± 3.0 kg/cm²}
a Tighten the locknut of the rod securely and LOCK position 0 MPa {0 kg/cm²}
bend the cotter pin securely.
a When adjusting the parking brake lever,
remove the battery cover.
4 Battery cover: 65 kg
1. Assembly and installation of lever assem-
bly
1) Assemble lever assembly (1) and adjust
the operation of limit switch (2).
q Lever raising position: OFF, lowering
position: ON
q Limit switch operation stroke: 2.8 mm
2) Install lever assembly (1).

2. Checking brake oil pressure


Run the engine and check that the brake oil
pressure is as follows when parking brake
lever (3) is set in the FREE position and LOCK
position.
a For the method of measuring the brake oil
pressure, see Measuring power train oil
pressure.

D155AX-6 15
SEN00680-02 30 Testing and adjusting

3. Checking limit switch


1) Turn the starting switch ON and set the
machine monitor to Monitoring function of
the service mode.
a Monitoring code:
40905 T/M Sw Input 1
a For the operating method, see "Spe-
cial functions of machine monitor
(EMMS)".

2) Check that the limit switch signal is input


normally when parking brake lever (3) is
set in the FREE position and LOCK posi-
tion.
q FREE position:
Travel lock NC OFF, Travel lock NO
ON
q LOCK position:
Travel lock NC ON, Travel lock NO
OFF

16 D155AX-6
30 Testing and adjusting SEN00680-02

Emergency escape method when


power train has trouble 1
a Tools for emergency escape
Symbol Part No. Part name
19M-06-32820 Switch assembly
1
P 17A-06-41410 Wiring harness
2 790-190-1601 Pump assembly

1. Emergency escape method with switch box


(Using P1)
a If the machine cannot be moved because
of a trouble in the electric system of the 3) Disconnect neutral safety relay NSF (2)
power train control unit (travel direction, and connect pins No. 3 and No. 5 of the
gear speed, steering), escape according connector on the wiring harness side.
to the following procedure. a Direct coupling circuit: NSF (female)
a The engine must be startable for the fol- No. 3 io No. 5
lowing procedure. a If connector PL1 is disconnected, a
a If the engine cannot be started, see Emer- model selection error is made and
gency escape method with brake releas- neutral safety relay NSF is not driven.
ing device (Using P2). The above operation is performed to
k Do not turn the starting switch ON or
prevent this.
k If the engine is started by this
start the engine before preparing the
switch assembly and wiring harness method, the neutral safety function
P1 completely. d o e s n o t w o r k . A c c o r d i n g l y,
1) Connect wiring harness [2] to switch before starting the engine, set the
assembly [1] of emergency escape device parking brake lever in the LOCK
P1. position and set the PCCS lever in
k Set the all gear speed switches of the fully neutral position.
switch assembly [1] in the OFF k Start the engine by this method
position and set the directional only in an emergency. If the engine
switch in the P position to prevent does not start in another case, be
the machine from starting sud- sure to carry out troubleshooting
denly. and repair the trouble.

2) Open the left fender inspection cover and


connect wiring harness [2] to connector
PL1 (1).
a The male housing and female hous-
ing of connector PL1 are fixed with
screws.
a Connect the wiring harness to both
male side and female side of connec-
tor PL1.

D155AX-6 17
SEN00680-02 30 Testing and adjusting

4) Start the engine and set the parking brake 2) Install volume pump [3] of pump assembly
lever in the FREE position. P2 to the outside of the operator's cab.
5) Operate switch assembly [1] and move
the machine to a safe place.
a The gear speed switch is so made
that the switch on the lower gear
speed will be operated first.

3) Remove the fuel tank undercover and dis-


connect supply hose (3) of the pin puller
solenoid valve.

6) After moving the machine, remove the


instruments used and return the removed
parts.
a Check that the seal at the joint of con-
nector PL1 is not projected or
removed and then tighten the screws
to the specified torque.
3 Screw of connector PL1:
2.83 ± 0.28 Nm {0.288 ± 0.028 kgm}

2. Escape method with brake releasing device


(Using P2)
a If the engine cannot be started and the 4) Connect end hose [4] of pump assembly
parking brake cannot be released, escape P2 to the hose side.
according to the following procedure. a Since the hose on the machine side is
1) Assemble pump assembly P2. face seal type, use a nipple of face
seal type on the pump assembly P2
side.
a Stop the solenoid valve side with a
cap nut, etc.
Cap nut: 02789-00315

5) Turn the starting switch ON and set the


parking brake lever in the FREE position.

18 D155AX-6
30 Testing and adjusting SEN00680-02

6) Operate the volume pump to raise the


brake releasing oil pressure to the initial
pressure.
q Initial pressure: Approx. 2.74 MPa
{Approx. 28 kg/cm²}
a Since the accumulator is installed in
the circuit, the handle must be oper-
ated 30 – 50 times to raise the oil
pressure.
a If the oil pressure does not rise above
a certain level, the relief valve may be
set to low pressure. In this case,
adjust the set pressure of the relief
valve.
7) Tow the machine to a safe place.
a The brake releasing oil pressure low-
ers gradually because of internal
leakage and the brake is applied
again in about 1 minute. Accordingly,
work quickly.
a If the brake releasing pressure lowers
to about 1.57 MPa {about 16 kg/cm²},
the brake is applied. In this case,
operate the volume pump again to
raise the brake releasing pressure to
the initial pressure.

D155AX-6 19
SEN00680-02 30 Testing and adjusting

Adjusting idler clearance 1

a If the idler runs out or tilts because of wear of 2. Adjusting in vertical direction
the right and left side guide plates or upper and 1) Measure clearance (b) between guide
lower guide plates, and guide plate, adjust plates (5) and (6) at 2 places.
according to the following procedure. 2) The idler cannot be adjusted vertically. If
k Stop the machine on level ground, lower clearance (b) is more than 8 mm, replace
the work equipment to the ground, stop the the upper and lower guide plates (5), (6),
engine, and set the parking brake lever and (7) and (8) with new ones.
work equipment lock lever in the LOCK a Guide plates (5), (7) and (8) are
position. welded.
3) After finishing measurement, return the
1. Adjusting in lateral direction removed parts.
1) Drive the machine for 1 – 2 m on a level
place, then remove 2 covers (1).
2) Measure clearance (a) between the track
frame and right and left guide plates (2) at
2 places.
3) If clearance (a) is more than 4 mm,
remove bolt (3) and reduce shims (4).
q Standard clearance (a) on each side:
0.5 – 1.0 mm
a Do not loosen the bolt more than 3
turns.
a This part can be adjusted to 6 mm on
each side.
4) After finishing measurement, return the
removed parts.

20 D155AX-6
30 Testing and adjusting SEN00680-02

Testing and adjusting track shoe


tension 1
k Stop the machine on level ground, lower
the work equipment to the ground, stop the
engine, and set the parking brake lever and
work equipment lock lever in the LOCK
position.

Testing
1. Drive the machine slowly on a level place, then
stop it.
a Do not apply the brake when stopping.

2. Place straight steel bar (1) between the idler 4. After finishing adjustment, return the removed
and front carrier roller and measure maximum parts.
clearance (a) between the bottom of the steel
bar and shoe grouser.
a For the above measurement, use an L-
shaped steel which will be deflected less.
q Standard max. clearance (a): 20 – 30 mm

Adjusting
a If the track shoe tension is abnormal, adjust it
according to the following procedure.

1. Remove cover (2).

2. When the tension is too high


Loosen plug (3) to discharge the grease.
k Since the high-pressure grease may
spout out, do not loosen the plug more
than 1 turn.
3 Plug: 59 – 88 Nm {6 – 9 kgm}

3. When tension is low


Add grease through grease fitting (4).
a If the track shoe is not tensed well, drive
the machine forward and in reverse
slowly.

D155AX-6 21
SEN00680-02 30 Testing and adjusting

Measuring and adjusting work


equipment and HSS oil pressure 1
a Measuring and adjusting instruments for work
equipment and HSS oil pressure
Symbol Part No. Part name
799-101-5002 Hydraulic tester
1
790-261-1204 Digital hydraulic tester
Q
799-101-5220 Nipple (10 x 1.25 mm)
2
07002-11023 O-ring

k Stop the machine on level ground, lower


the work equipment to the ground, stop the 3) Run the engine at high idle and set the
engine, and set the parking brake lever and blade control lever and ripper control lever in
work equipment lock lever in the LOCK neutral and measure the unload pressure.
position. a The work equipment lock lever may
a When measuring and adjusting the work be set in the LOCK position.
equipment and HSS oil pressure, remove the k Do not operate the work equipment
control valve cover. or steer the machine with the oil
pressure gauge of 6.0 MPa {60 kg/
4 Control valve cover: 25 kg cm²} installed. If you do so, the oil
pressure gauge will be broken.
Measuring
a Measure the work equipment and HSS oil
pressure under the following condition.
q Hydraulic oil temperature: Within operat-
ing range
a The unload pressure, work equipment oil pres-
sure, and HSS oil pressure can be checked
with the monitoring function of the service
mode of the machine monitor (See 4).

1. Measuring unload pressure


1) Remove P oil pressure pickup plug (1)
from the control valve.

4) After finishing measurement, remove the


measuring instrument and return the
removed parts.
2. Measuring work equipment oil pressure
1) Remove P oil pressure pickup plug (1)
and LS oil pressure pickup plug (2) from
the control valve.

2) Install nipple Q2 and connect it to oil pres-


sure gauge [1] of hydraulic tester Q1.
a When using an analog oil pressure
gauge, use one of 6.0 MPa {60 kg/
cm²}.

22 D155AX-6
30 Testing and adjusting SEN00680-02

2) Install nipples Q2 and connect them to oil 3. Measuring HSS oil pressure
pressure gauges [1] of hydraulic tester 1) Install the measuring instruments to the
Q1. control valve.
a When using analog oil pressure a Measuring points of the HSS oil pres-
gauges, use ones of 40 MPa {400 kg/ sure are the same as those of the
cm²}. work equipment oil pressure.
a When using analog oil pressure
gauges, use ones of 60 MPa {600 kg/
cm²}.

3) Start the engine and set the work equip-


ment lock lever in the FREE position.
4) Run the engine at high idle, operate the
blade control lever and ripper control lever 2) Start the engine, set the parking brake
to relieve each cylinder at a stroke end, lever in the FREE position, and keep
and measure the work equipment relief pressing the brake pedal.
pressure and work equipment LS relief 3) Run the engine at high idle, set the PCCS
pressure. lever in the right or left steering position to
a The work equipment relief pressure is relief the steering circuit, and measure the
measured on the P-stamp side and HSS relief pressure and HSS LS relief
the work equipment LS relief pres- pressure.
sure is measured on the LS-stamp k Since the steering circuit is re-
side. lieved, keep pressing the brake
k Do not steer the machine with the pedal securely and keep your right
oil pressure gauge of 40 MPa {400 foot on the decelerator pedal for
kg/cm²} installed. If you do so, the safety until the work is finished.
oil pressure gauge will be broken. a The HSS relief pressure is measured
on the P-stamp side and the HSS LS
relief pressure is measured on the
LS-stamp side.

5) After finishing measurement, remove the


measuring instrument and return the
removed parts.
4) After finishing measurement, remove the
measuring instruments and return the
removed parts.

D155AX-6 23
SEN00680-02 30 Testing and adjusting

4. Measuring with machine monitor Adjusting


1) Turn the starting switch ON and set the 1. Adjusting unload pressure
machine monitor to Monitoring function of a The unload pressure cannot be adjusted.
the service mode.
q Monitoring code: 2. Adjusting work equipment oil pressure
70700 Hydraulic Pump Pressure 1 a If the work equipment oil pressure is
a For the operating method, see Spe- abnormal, adjust it with work equipment
cial functions of machine monitor LS relief valve (3) according to the follow-
(EMMS). ing procedure.
a The 5-spool valve of the single tilt specifi-
cation is shown in the figure (The dual tilt
machine has the 6-spool valve).

2) Start the engine and measure each oil


pressure.
a The measuring condition of each oil
pressure is the same with 1 – 3 1) While fixing adjustment nut (4), loosen
above. locknut (5).
a Only the oil pressures on the P-stamp 2) Adjust the pressure by rotating adjustment
side (unload pressure, work equip- nut (4).
ment relief pressure, and HSS relief a If the adjustment nut is
pressure) can be measured with the q rotated to the right, the pressure
monitoring function. The oil pres- is heightened.
sures on the LS-stamp side (work q rotated to the left, the pressure is
equipment LS relief pressure and lowered.
HSS LS relief pressure) cannot be a Quantity of adjustment per turn of
measured. adjustment nut: Approx. 19.6 MPa
{Approx. 200 kg/cm²}
3) While fixing adjustment nut (4), tighten
locknut (5).
3 Locknut: 39 – 49 Nm {4 – 5 kgm}

4) After finishing measurement, check the


work equipment oil pressure according to
the above measuring method.

24 D155AX-6
30 Testing and adjusting SEN00680-02

3. Adjusting HSS oil pressure


a If the HSS oil pressure is abnormal, adjust
it with HSS LS relief valve (6) according to
the following procedure.
a The 5-spool valve of the single tilt specifi-
cation is shown in the figure (The dual tilt
machine has the 6-spool valve).

1) While fixing adjustment screw (7), loosen


locknut (8).
2) Adjust the pressure by rotating adjustment
screw (7).
a If the adjustment screw is
q rotated to the right, the pressure
is heightened.
q rotated to the left, the pressure is
lowered.
a Quantity of adjustment per turn of ad-
justment screw:
Approx. 15.1 MPa
{Approx. 154 kg/cm²}
3) While fixing adjustment screw (7), tighten
locknut (8).
3 Locknut:
68.6 – 78.5 Nm {7 – 8 kgm}

4) After finishing measurement, check the


HSS oil pressure according to the above
measuring method.

D155AX-6 25
SEN00680-02 30 Testing and adjusting

Measuring control circuit basic


pressure 1
a Measuring instruments for control circuit basic
pressure
Symbol Part No. Part name
799-101-5002 Hydraulic tester
1
R 709-261-1204 Digital hydraulic tester
2 799-401-3200 Adapter (03)

a The control circuit basic pressure is the pres-


sure lowered by the self-pressure reducing
valve of the fan circuit. It is used commonly for
the EPC valves of the control valve (steering, 4. Run the engine at high idle, set the blade con-
blade, and ripper), HSS circuit charge, fan trol lever and ripper control lever in neutral,
pump control, and blade lift cylinder quick drop and measure the control circuit basic pressure.
EPC valve. a The work equipment lock lever may be set
k Stop the machine on level ground, lower in the LOCK position.
the work equipment to the ground, stop the
engine, and set the parking brake lever and
work equipment lock lever in the LOCK
position.
a Measure the control circuit basic pressure
under the following condition.
q Hydraulic oil temperature: Within operat-
ing range

1. Remove the control valve cover and discon-


nect accumulator inlet hose (1).
4 Control valve cover: 25 kg

5. After finishing measurement, remove the mea-


suring instrument and return the removed
parts.

a The control circuit basic pressure cannot be


adjusted.

2. Install adapter R2 and connect the discon-


nected hose again.

3. Install nipple [1] of hydraulic tester R1 and con-


nect it to oil pressure gauge [2].
a When using an analog oil pressure gauge,
use one of 6.0 MPa {60 kg/cm²}.

26 D155AX-6
30 Testing and adjusting SEN00680-02

Measuring work equipment lock


solenoid valve output pressure 1
a Measuring instruments for work equipment
lock solenoid valve output pressure
Symbol Part No. Part name
799-101-5002 Hydraulic tester
1
S 790-261-1204 Digital hydraulic tester
2 799-401-3200 Adapter (03)

k Stop the machine on level ground, lower


the work equipment to the ground, stop the
engine, and set the parking brake lever and 4. Run the engine at high idle, set the work equip-
work equipment lock lever in the LOCK ment lock lever in the LOCK position and
position. FREE position, and measure the solenoid
a Measure the work equipment lock solenoid valve output.
valve output pressure under the following con- a If the output pressure is as follows, the
dition. operation of the work equipment lock sole-
q Hydraulic oil temperature: Within operat- noid valve is normal.
ing range
Work equipment
Output pressure
1. Remove the control valve cover and discon- lock lever
nect control valve inlet hose (1). LOCK position 0 MPa {0 kg/cm²}
4 Control valve cover: 25 kg Same as control circuit
FREE position basic pressure (See stan-
dard value table)

2. Install adapter S2 and connect the discon-


nected hose again.
5. After finishing measurement, remove the mea-
3. Install nipple [1] of hydraulic tester S1 and con- suring instrument and return the removed
nect it oil pressure gauge [2]. parts.
a When using an analog oil pressure gauge,
use one of 6.0 MPa {60 kg/cm²}.

D155AX-6 27

You might also like